Bonjour à tous
Après avoir fait recharger ma clim sur le disco, elle ne fonctionne toujours pas, pourtant la pression de gaz est stable!
Je regarde donc le compresseur, et la, j ai que 5v qui arrivent!
Celui ci ne se met pas en marche
J ai essayé de le brancher en direct sur la batterie, et la sa fonctionne!!
Quelqu'un saurait me dire d' ou viens le problème, et surtout comment y remédier??!
Merci d'avance
Problème clim disco 300tdi
Règles du forum
En naviguant sur le site http://www.landroverfaq.com vous reconnaissez avoir lu ses Conditions d’Utilisation, vous déclarez les comprendre et vous acceptez d’y être lié de manière inconditionnelle. Si tel n'est pas le cas, merci de quitter immédiatement ce site.
Vous pouvez joindre autant d'images que nécessaire à vos messages A LA CONDITION EXPRESSE d'utiliser l'hébergement fourni par le site.
L'administrateur effacera systématiquement tout message contenant des photos hébergées chez Imageschack, Casimage, Wistiti ou tout autre hébergeur tiers sans sommation ni justification.
En naviguant sur le site http://www.landroverfaq.com vous reconnaissez avoir lu ses Conditions d’Utilisation, vous déclarez les comprendre et vous acceptez d’y être lié de manière inconditionnelle. Si tel n'est pas le cas, merci de quitter immédiatement ce site.
Vous pouvez joindre autant d'images que nécessaire à vos messages A LA CONDITION EXPRESSE d'utiliser l'hébergement fourni par le site.
L'administrateur effacera systématiquement tout message contenant des photos hébergées chez Imageschack, Casimage, Wistiti ou tout autre hébergeur tiers sans sommation ni justification.
- LØLØ
- Modérateur
- Messages : 6210
- Enregistré le : 30/07/2006 15:41
- Localisation : guainville (28 )
- Contact :
Re: Problème clim disco 300tdi
Salut,
Vérifie les tensions au niveau des fusibles dans le compartiment moteur et du support du relais. Je suppose que tu parles de l'alimentation de l'embrayage électrique du compresseur. A+
Vérifie les tensions au niveau des fusibles dans le compartiment moteur et du support du relais. Je suppose que tu parles de l'alimentation de l'embrayage électrique du compresseur. A+
2 solutions: la bonne et l'Anglaise
LUCAS: Il n'y a pas de contact où il le faut et il y en a un où il ne faut pas
On ne peut aller loin en amitié, si on n'est pas disposé à se pardonner les uns aux autres les petits défauts.
www.eternal-vehicles.fr
LUCAS: Il n'y a pas de contact où il le faut et il y en a un où il ne faut pas
On ne peut aller loin en amitié, si on n'est pas disposé à se pardonner les uns aux autres les petits défauts.
www.eternal-vehicles.fr
Re: Problème clim disco 300tdi
merci lolo pour ta reponse
je vais regarder ça!
je vais regarder ça!
Re: Problème clim disco 300tdi
Salut,
Je continue sur ce fil car mon souci est très similaire.
On a tenté hier de recharger la clim qui ne refroidissait plus rien depuis des mois. Branchement des manos réalisé; le gars me dit que la pression est correcte. Il constate alors que le compresseur ne se lance pas
De retour chez moi, j'ai vérifié les fusibles, le relai. Tout semble OK. J'ai ensuite branché le compresseur en direct et il s'est mis à produire du froid sans problème.
Le souci c'est que seule une très faible tension arrive au compresseur (0.5v environ...).
Une ou des idées ???
Je continue sur ce fil car mon souci est très similaire.
On a tenté hier de recharger la clim qui ne refroidissait plus rien depuis des mois. Branchement des manos réalisé; le gars me dit que la pression est correcte. Il constate alors que le compresseur ne se lance pas
De retour chez moi, j'ai vérifié les fusibles, le relai. Tout semble OK. J'ai ensuite branché le compresseur en direct et il s'est mis à produire du froid sans problème.
Le souci c'est que seule une très faible tension arrive au compresseur (0.5v environ...).
Une ou des idées ???
« On ne règle pas un problème en utilisant le système de pensée qui l'a engendré »
Re: Problème clim disco 300tdi
Salut,
Je reviens vers la FAQ avec quelques interrogations. Mon manuel électrique est en anglais et je commence à me demander si je ne me serais pas planté dans les relais / connecteurs qui sont peut-être inversés selon conduite à gauche ou à droite.
Dans le doute j'ai tout repris sans me fier aux photos.
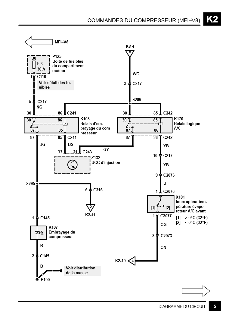
Le connecteur C145 (fil noir et fil vert/noir) du compresseur ne délivre quasi aucune tension. Pour moi le problème doit venir du relais K108 puisque les fusibles sont bons mais c'est là que je galère. Pour être certain de le localiser correctement, j'ai noté les couleurs des fils du connecteur C241 de ce relais mais aucun ne correspond que ce soit du côté droit ou gauche.
Son numéro commençant par un 2 il est normalement dans les environs du tableau de bord...
Quant à la jonction S295 elle ne figure nulle part dans mon manuel à l'exception des schémas (aucune mention de HJ pour la localiser)
Le manuel anglais serait différent du français, la couleur de câbles pourrait elle varier ? Je n'y crois pas... mais dans le doute...
Je reviens vers la FAQ avec quelques interrogations. Mon manuel électrique est en anglais et je commence à me demander si je ne me serais pas planté dans les relais / connecteurs qui sont peut-être inversés selon conduite à gauche ou à droite.
Dans le doute j'ai tout repris sans me fier aux photos.
Le connecteur C145 (fil noir et fil vert/noir) du compresseur ne délivre quasi aucune tension. Pour moi le problème doit venir du relais K108 puisque les fusibles sont bons mais c'est là que je galère. Pour être certain de le localiser correctement, j'ai noté les couleurs des fils du connecteur C241 de ce relais mais aucun ne correspond que ce soit du côté droit ou gauche.
Son numéro commençant par un 2 il est normalement dans les environs du tableau de bord...
Quant à la jonction S295 elle ne figure nulle part dans mon manuel à l'exception des schémas (aucune mention de HJ pour la localiser)
Le manuel anglais serait différent du français, la couleur de câbles pourrait elle varier ? Je n'y crois pas... mais dans le doute...
« On ne règle pas un problème en utilisant le système de pensée qui l'a engendré »
Re: Problème clim disco 300tdi
Bonjour,
Presque un an déjà, j'avais lâché l'affaire mais l'été revient et je vais me pencher à nouveau là dessus.
Si quelqu'un a une piste en lisant mon post précédent car rien n'a changé depuis.
A+
Presque un an déjà, j'avais lâché l'affaire mais l'été revient et je vais me pencher à nouveau là dessus.
Si quelqu'un a une piste en lisant mon post précédent car rien n'a changé depuis.
A+
« On ne règle pas un problème en utilisant le système de pensée qui l'a engendré »