Remotorisation 110 2.5 TD vers 300 TDI discovery

Vous transplantez une mécanique d'un véhicule à un autre, vous rallongez ou raccourcissez votre véhicule, vous remettez à neuf une vieille gloire !?! Cette rubrique est pour vous !

Modérateurs : The Pater, LØLØ

Règles du forum
En naviguant sur le site http://www.landroverfaq.com vous reconnaissez avoir lu ses Conditions d’Utilisation, vous déclarez les comprendre et vous acceptez d’y être lié de manière inconditionnelle. Si tel n'est pas le cas, merci de quitter immédiatement ce site.

Vous pouvez joindre autant d'images que nécessaire à vos messages A LA CONDITION EXPRESSE d'utiliser l'hébergement fourni par le site.

L'administrateur effacera systématiquement tout message contenant des photos hébergées chez Imageschack, Casimage, Wistiti ou tout autre hébergeur tiers sans sommation ni justification.
Avatar du membre
LØLØ
Modérateur
Messages : 6210
Enregistré le : 30/07/2006 15:41
Localisation : guainville (28 )
Contact :

Re: Remotorisation 110 2.5 TD vers 300 TDI discovery

Message non lu par LØLØ »

stef35 a écrit :
Même en zoumant, ca reste pas si mal et la modification ne sautera pas aux yeux.
Salut,
Magnifique, félicitation du jury au soudeur peu importe que cela saute au yeux ou pas, c'est mieux que l'origine, en ce sens là oui, cela saute au yeux :wink:
Nouvelle difficultés :
- l'émetteur d'embrayage est à droite sur le 110 et le récepteur sur la R380 est à gauche. Je vais tenter de réutiliser les canalisation du disco... a voir. Peut être avez vous mieux en stock ?
Ah! effectivement, en 2006 voilà ce qui c'est passé, je suis allé relire tout ça, car j'avais un peu oublié, ça commence là : Adaptation moteur + boite Disco 200TDI dans un 110SW 2.5 D
A+
2 solutions: la bonne et l'Anglaise
LUCAS: Il n'y a pas de contact où il le faut et il y en a un où il ne faut pas
On ne peut aller loin en amitié, si on n'est pas disposé à se pardonner les uns aux autres les petits défauts.
www.eternal-vehicles.fr
stef35
Habitué
Messages : 159
Enregistré le : 14/06/2019 19:28

Re: Remotorisation 110 2.5 TD vers 300 TDI discovery

Message non lu par stef35 »

Bonsoir,
j'ouvre une petite parenthésée concernant la pompe d'alimentation. Je me suis dit que comme j'avais eu des problèmes de réamorçage avant d'extraire le moteur du disco que j'allai en profiter pour changer la pompe d'alimentation. J'en ai donc commandé une neuve. Ce soir j'ai tenté de la monter et la; il semble que "levier de commande sur l'arbre à came", la tige tordue qui entre dans le moteur fasse quelques mili mètre de plus sur la nouvelle que sur l'ancienne. lorsque je tente de l'insérer elle ne rentre pas. Le WB LR dit " Poser la pompe d'alimentation avec une garniture neuve sur le bloc cylindre en contrôlant l'engagement correct du levier de commande sur l'arbre à came". Quelqu'un sait il me traduire ça en langage simple ? La fameuse tige doit elle passer sous l'arbre à came ou venir en contact sur la face exterieure visible ? Comment insérer nominalement la pompe d'alimentation sans rien abîmer ? Quel risque si la tige fait quelques milimetre de plus que l'ancienne ?

Pour le moment je n'arrive pas à la remettre en place :oops: Il semblerait que le mieux soit l’ennemi du bien :sm1:

NB : Le modèle que j'ai acheté est le suivant : https://www.paddockspares.com/err5057-f ... 00tdi.html

Merci pour votre aide.
Avatar du membre
LØLØ
Modérateur
Messages : 6210
Enregistré le : 30/07/2006 15:41
Localisation : guainville (28 )
Contact :

Re: Remotorisation 110 2.5 TD vers 300 TDI discovery

Message non lu par LØLØ »

stef35 a écrit :Bonsoir,
j'ouvre une petite parenthésée concernant la pompe d'alimentation. Je me suis dit que comme j'avais eu des problèmes de réamorçage avant d'extraire le moteur du disco que j'allai en profiter pour changer la pompe d'alimentation. J'en ai donc commandé une neuve. Ce soir j'ai tenté de la monter et la; il semble que "levier de commande sur l'arbre à came", la tige tordue qui entre dans le moteur fasse quelques mili mètre de plus sur la nouvelle que sur l'ancienne. lorsque je tente de l'insérer elle ne rentre pas. Le WB LR dit " Poser la pompe d'alimentation avec une garniture neuve sur le bloc cylindre en contrôlant l'engagement correct du levier de commande sur l'arbre à came". Quelqu'un sait il me traduire ça en langage simple ? La fameuse tige doit elle passer sous l'arbre à came ou venir en contact sur la face extérieure visible ? Non
Comment insérer nominalement la pompe d'alimentation sans rien abîmer ? lis le lien
Quel risque si la tige fait quelques milimetre de plus que l'ancienne ? Cela force sur l'axe et envoie des petits bouts dans le moteur que tu retrouves au fond du carter d'huile.

Pour le moment je n'arrive pas à la remettre en place :oops: Il semblerait que le mieux soit l’ennemi du bien :sm1:

NB : Le modèle que j'ai acheté est le suivant : https://www.paddockspares.com/err5057-f ... 00tdi.html
Salut,
Bon ben voila encore un thème pour toi sur ce problème récurant : Entretoise pompe de gavage sur le 300TDI
A+
2 solutions: la bonne et l'Anglaise
LUCAS: Il n'y a pas de contact où il le faut et il y en a un où il ne faut pas
On ne peut aller loin en amitié, si on n'est pas disposé à se pardonner les uns aux autres les petits défauts.
www.eternal-vehicles.fr
stef35
Habitué
Messages : 159
Enregistré le : 14/06/2019 19:28

Re: Remotorisation 110 2.5 TD vers 300 TDI discovery

Message non lu par stef35 »

Salut
J avais bien trouvé ce lien, mais finalement pas la solution. Certains ont pris le parti de la changer une seconde fois avec le même résultat, d autres ont cassé la tige dans un étau.
Après quelques essais, j ai réussi à la monter. En revanche j ai l impression que le bras est inopérant quelques soit la position de la came.ce qui s expliquerait par la longueur excessive du levier.
Je pense attendre de pouvoir raccorder la pompe au réservoir pour vraiment essayer. Quoi qu il en soit, une fois en place en obturant un troup, je ne sens plus de dépression sur l’autre lorsque c était le cas avant montage. Ça s annonce pas super bien.
Avatar du membre
The Pater
Modérateur
Messages : 13982
Enregistré le : 25/08/2004 8:19
Localisation : 06°27'46"E 45°50'29"N

Re: Remotorisation 110 2.5 TD vers 300 TDI discovery

Message non lu par The Pater »

stef35 a écrit : Quoi qu il en soit, une fois en place en obturant un troup, je ne sens plus de dépression sur l’autre lorsque c était le cas avant montage. Ça s annonce pas super bien.
Tu n"as pas lu le lien donné par LØLØ jusqu'au bout.

J'ai le même problème : le levier d'amorçage est inopérant.

Mais comme indiqué la pompe pompe. Prouvé en tournant l'arbre à came à la main.


A+
Ingénieur :
Personne faisant un travail divinatoire de précision basé sur des informations peu fiables données par des personnes peu qualifiées, voire ignorantes.
=>, magicien, devin, sorcier
stef35
Habitué
Messages : 159
Enregistré le : 14/06/2019 19:28

Re: Remotorisation 110 2.5 TD vers 300 TDI discovery

Message non lu par stef35 »

Merci The Pater.
Cela signifie t il que pour amorcer l'ensemble de la chaîne d'alimentation, il faudra que je fasse tourner à la clef à cliquet le moteur ?
Dans les tuto ou liens que j'avais trouvé il était précisé de manœuvrer le la pompe d'alimentation en prenant soit de positionner le moteur dans une position particulière.

Je trouve ça c'est super étrange car à vide ( hors montage), la pompe fonctionne super bien en manœuvrant uniquement le levier.
Si j'osais je me lancerai bien dans "connaissez vous le comble de la pompe à levier ?"
Avatar du membre
The Pater
Modérateur
Messages : 13982
Enregistré le : 25/08/2004 8:19
Localisation : 06°27'46"E 45°50'29"N

Re: Remotorisation 110 2.5 TD vers 300 TDI discovery

Message non lu par The Pater »

stef35 a écrit : Cela signifie t il que pour amorcer l'ensemble de la chaîne d'alimentation, il faudra que je fasse tourner à la clef à cliquet le moteur ?
Dans les tuto ou liens que j'avais trouvé il était précisé de manœuvrer le la pompe d'alimentation en prenant soit de positionner le moteur dans une position particulière.
la pompe d'origine, oui.
Pas la pompe Delphi.
Je trouve ça c'est super étrange car à vide ( hors montage), la pompe fonctionne super bien en manœuvrant uniquement le levier.
AMHA, le levier de commande est positionné trop haut sur l'arbre à came. Il ne revient pas assez pour que le levier d'amorçage puisse prendre le relai.

A+
Ingénieur :
Personne faisant un travail divinatoire de précision basé sur des informations peu fiables données par des personnes peu qualifiées, voire ignorantes.
=>, magicien, devin, sorcier
stef35
Habitué
Messages : 159
Enregistré le : 14/06/2019 19:28

Re: Remotorisation 110 2.5 TD vers 300 TDI discovery

Message non lu par stef35 »

Du coup, je tenterai vraiment d'amorcer le circuit d'alimentation en tournant le moteur à la clef à cliquet. Curieuse méthode, mais tans que cela fonctionne.....
Merci pour ton retour.
Avatar du membre
LØLØ
Modérateur
Messages : 6210
Enregistré le : 30/07/2006 15:41
Localisation : guainville (28 )
Contact :

Re: Remotorisation 110 2.5 TD vers 300 TDI discovery

Message non lu par LØLØ »

stef35 a écrit :Du coup, je tenterai vraiment d'amorcer le circuit d'alimentation en tournant le moteur à la clef à cliquet. Curieuse méthode, mais tans que cela fonctionne.....
Merci pour ton retour.
Salut,
Il me semble comprendre que tu n'as pas compris. :mrgreen:
Il ne s'agit pas d'amorcer avec la clef a cliquet, mais juste peut-être d'effectuer un tour de vilebrequin pour que le levier de la pompe se trouve sur le dos de la came; de la came de l'arbre à came; qui commande le mouvement de la pompe.
Car si le levier actionné par la came est en pression, le levier manuel dans ce cas est inopérant. (rappel : 2 tours de vilebrequin = un tour d'arbre a came) donc un tour de vilebrequin te fait faire un demi tour d'arbre à came ce qui te positionne correctement le levier interne, pour pouvoir manœuvrer et amorcer avec le levier externe, qui au passage fonctionne en poussant dessus.
came de  pompe de gavage came.jpg
Tiens le sujet a déjà été décrit dans ce thème : Alimentation et poursuis avec le lien : "pompe de gavage 300TDI , douteuse ?" quand tu tomberas dessus
A +
2 solutions: la bonne et l'Anglaise
LUCAS: Il n'y a pas de contact où il le faut et il y en a un où il ne faut pas
On ne peut aller loin en amitié, si on n'est pas disposé à se pardonner les uns aux autres les petits défauts.
www.eternal-vehicles.fr
Avatar du membre
The Pater
Modérateur
Messages : 13982
Enregistré le : 25/08/2004 8:19
Localisation : 06°27'46"E 45°50'29"N

Re: Remotorisation 110 2.5 TD vers 300 TDI discovery

Message non lu par The Pater »

LØLØ a écrit : Il me semble comprendre que tu n'as pas compris. :mrgreen:
Il ne s'agit pas d'amorcer avec la clef a cliquet, mais juste peut-être d'effectuer un tour de vilebrequin pour que le levier de la pompe se trouve sur le dos de la came; de la came de l'arbre à came; qui commande le mouvement de la pompe.
té té té té

Il me semble comprendre que tu n'as pas compris. :mrgreen:

:lol:

Oui avec la pompe d'origine. J'ai toujours réussi a trouver la bonne position de l'arbre à came, pour actionner le levier d'amorçage, après avoir soit poussé le véhicule en 5ième, soit avec clef à cliquet en bout de vilo.

Non avec la pompe Delphi.
Ma courroie de distribution n'était pas encore en place, ni la culasse.
J'ai tourné doucement l'arbre à came pour trouver la bonne position et pouvoir actionner le levier d'amorçage. Pas possible, le levier semblait toujours agir dans le vide et la pompe ne pompait pas.
J'ai même démonté la pompe et remonté celle-ci, dans le doute.
Note qu'au montage, il a fallu que j'appuie fortement sur le levier d'amorçage pour donner du mou au levier en contact avec l'arbre à came..... dont j'avais vérifié la position angulaire.
Mais en tournant l'arbre à cames à la main, vis de purge sur le filtre ouvert, j'ai bien vu que la pompe pompait bien.
Donc, avec la Delphi, je n'ai qu'un seul moyen d'amorcer, quand la distribution et la culasse est en place, c'est la clef à cliquet sur le vilo....... ou actionner le démarreur

J'en ai parlé là : https://landroverfaq.com/viewtopic.php?f=16&t=3776

Franchement, j'ai failli remettre ma pompe d'origne.
mais en parcourant les forums, je me suis rendu compte que d'autres avait la même pompe, avec même problème de longueur de levier..... mais qu'il n'y avait pas de problème de fiabilité, semble-t-il.

A+
Ingénieur :
Personne faisant un travail divinatoire de précision basé sur des informations peu fiables données par des personnes peu qualifiées, voire ignorantes.
=>, magicien, devin, sorcier
stef35
Habitué
Messages : 159
Enregistré le : 14/06/2019 19:28

Re: Remotorisation 110 2.5 TD vers 300 TDI discovery

Message non lu par stef35 »

Bonjour à tous
Ben ça y est il est en place
Moteur en place.
Moteur en place.
Une petite victoire :sm2:

Le point d après , c est comment inhiber l anti démarrage sur la PI ? Plus haut dans la file, RR VM 92 suggérait un kit de fil AMR4956, Mais c est fait pour être mi en place dans un véhicule ou le boîtier est en panne si j’ai tout bien compris.
Pour ceux qui comme moi ont fait une transplantation, comment avez vous géré ?
Avatar du membre
LØLØ
Modérateur
Messages : 6210
Enregistré le : 30/07/2006 15:41
Localisation : guainville (28 )
Contact :

Re: Remotorisation 110 2.5 TD vers 300 TDI discovery

Message non lu par LØLØ »

Salut,
A coup de marteau burin, puis directement une cosse sur électrovanne.
A+
2 solutions: la bonne et l'Anglaise
LUCAS: Il n'y a pas de contact où il le faut et il y en a un où il ne faut pas
On ne peut aller loin en amitié, si on n'est pas disposé à se pardonner les uns aux autres les petits défauts.
www.eternal-vehicles.fr
stef35
Habitué
Messages : 159
Enregistré le : 14/06/2019 19:28

Re: Remotorisation 110 2.5 TD vers 300 TDI discovery

Message non lu par stef35 »

Je le sent pas trop de taper au marteau sur la PI. T es sur ? Pas moyen de l ouvrir autrement ? Et tu le Branches sur quoi l autre côté du fil ? Sur le 12v ?
stef35
Habitué
Messages : 159
Enregistré le : 14/06/2019 19:28

Re: Remotorisation 110 2.5 TD vers 300 TDI discovery

Message non lu par stef35 »

Je le sent pas trop de taper au marteau sur la PI. T es sur ? Pas moyen de l ouvrir autrement ? Et tu le Branches sur quoi l autre côté du fil ? Sur le 12v ?
Avatar du membre
nanard833
Habitué
Messages : 3989
Enregistré le : 10/10/2009 20:18
Localisation : disco 300TDI 431000 bornes

Re: Remotorisation 110 2.5 TD vers 300 TDI discovery

Message non lu par nanard833 »

sur un + aprés contact
A+
Gratter la botte ne soulage guère quand ça démange à l'intérieur (proverbe chinois)
stef35
Habitué
Messages : 159
Enregistré le : 14/06/2019 19:28

Re: Remotorisation 110 2.5 TD vers 300 TDI discovery

Message non lu par stef35 »

Il n y a pas moyen de le faire en se branchant du l un des 3 fils de la cosse ? Quelle infos passent par de câble ? Est-ce un code binaire ou un truc du genre ?
Sinon je vais m attaquer au câblage du disco pour mieux comprendre, voir extraire le boîtier et le remonter.
Avatar du membre
nanard833
Habitué
Messages : 3989
Enregistré le : 10/10/2009 20:18
Localisation : disco 300TDI 431000 bornes

Re: Remotorisation 110 2.5 TD vers 300 TDI discovery

Message non lu par nanard833 »

un + tout ce qu'il y a d'analogique :mrgreen:
Gratter la botte ne soulage guère quand ça démange à l'intérieur (proverbe chinois)
stef35
Habitué
Messages : 159
Enregistré le : 14/06/2019 19:28

Re: Remotorisation 110 2.5 TD vers 300 TDI discovery

Message non lu par stef35 »

Ça c est après l attaque au burin, mais si je veux éviter le massacre ? Pas moyen de connecter les 3 fils à...

Au cas où je décide de lui taper dessus, ou faut il taper ? Quelqu’un aurait il une photo de la scène de crime une fois le forfait commis ?
Avatar du membre
LØLØ
Modérateur
Messages : 6210
Enregistré le : 30/07/2006 15:41
Localisation : guainville (28 )
Contact :

Re: Remotorisation 110 2.5 TD vers 300 TDI discovery

Message non lu par LØLØ »

Salut,
Pas moyen de connecter les 3 fils à...
Nan ne t’embêtes pas.
Désolé, j'avais la photo mais impossible de remettre la main dessus. De mémoire, tu enlèves tout ce qui est plastique noire, mais pas de soucis, cela part très bien avec un marteau et un burin, ou avec un Drèmel si tu es sentimental. Cela chapeaute juste l'électrovanne. A l’intérieur, l'électrovanne est standard.
Oui il faut récupérer un +12 V après contact, mais tu en avais un sur le TD non ? Un fil tout blanc avec une cosse en 6.35mm standard plate femelle au bout, sur la broche 1 du connecteur coté faisceau moteur.
schéma compartiment moteur 2,5D corrigé.jpg
A+
2 solutions: la bonne et l'Anglaise
LUCAS: Il n'y a pas de contact où il le faut et il y en a un où il ne faut pas
On ne peut aller loin en amitié, si on n'est pas disposé à se pardonner les uns aux autres les petits défauts.
www.eternal-vehicles.fr
stef35
Habitué
Messages : 159
Enregistré le : 14/06/2019 19:28

Re: Remotorisation 110 2.5 TD vers 300 TDI discovery

Message non lu par stef35 »

Bonsoir à tous,
Aujourd’hui, j'ai bien avancé, j'ai mis tous les tuyaux hors alimentation carburant en place et tenté avec sucés de remettre l'aille conducteur. Tout passe sans forcer.
Je trouve que les durites filtre à huile - radiateur sont trop tendues et en particulier celle du bas. Demain, je passerai voir un garage pour soit modifier le coude du tuyau soit faire un morceau en plus à intercaler entre radiateur et durite.

Je vais m'occuper de l'alimentation en gazole, mais les tuyaux sont en plastique et je ne vois pas trop comment les rallonger... avez vous une idée ?

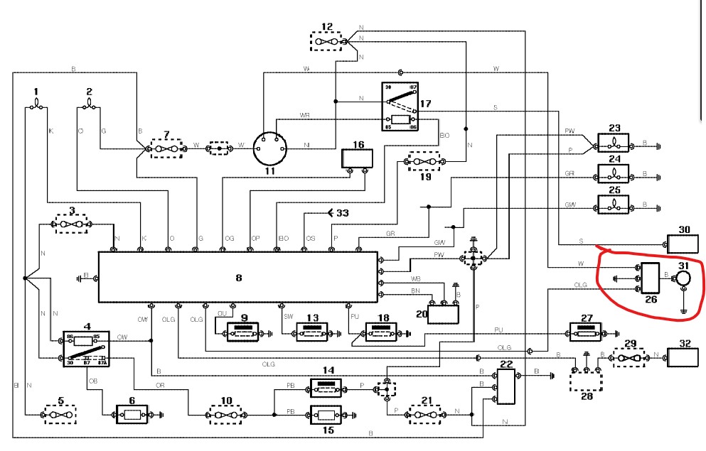
Coté électricité, renseignement pris chez land service ils me disent que si la pompe n'est pas codée, en branchant le fil blanc (w) sur un douze volts et le noir à la masse, ca devrait passer. Je suis un peu septique surtout en regardant le schéma ci-dessous :
Electricité Disco 300.jpg
Repere N°26, le fil OLW vient de l'ECU, mais est-ce un simple contact, un niveau, une fréquence.. je n'ai pas trouvé l'info. Si vous avez des pistes, je suis preneur.
La doc dans circuit d alimentation dit que cette partie qui sert à régler le papillon est remplaçable. Peut être que si je le démonte , j arriverait directement sur l électrovanne. Quelqu’un a t il déjà essayé ?

Il me reste encore quelques embûches, j'imagine, mais si ca déroule pas trop mal, j'envisage le premier coup de démarreur le weekend prochain.
Merci pour votre aide si précieuse et bonne soirée en attendant le réveillons.
Répondre

Retourner vers « Transformation ou restauration de véhicule »