Mais bon je verait a en demander d'autre quand meme!
Sinon le nouvel indice me plante totalement
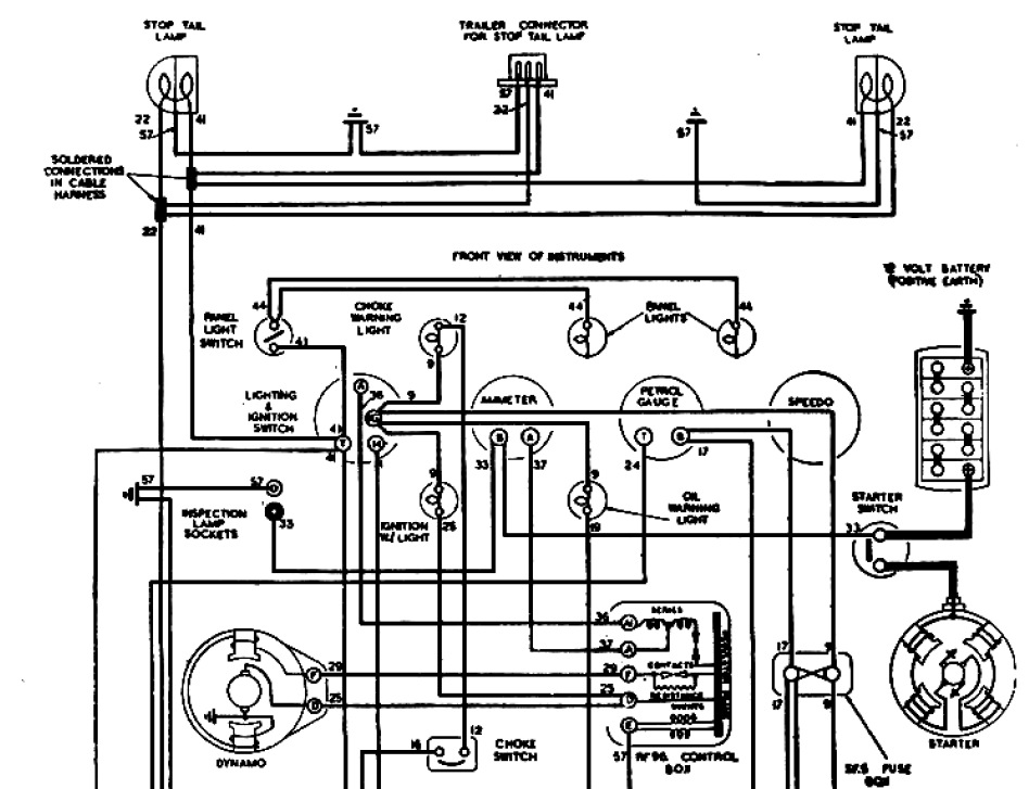
T'es sûr ?Def e-Duck a écrit :Extra equipmentThe Pater a écrit :A quoi ressemble un capteur de pression d'huile sur une série I ?
A+
L'extra equipment c'est la jauge de pression.The Pater a écrit :T'es sûr ?Def e-Duck a écrit :Extra equipmentThe Pater a écrit :A quoi ressemble un capteur de pression d'huile sur une série I ?
A+
Je parle de capteur, pas de manomètre.
Il y a une lampe qui s'éclaire au tableau de bord si la pression d'huile est faible. Comment est fait son capteur ?
A+
oil pressure light switch (ou sensor) 519864Def e-Duck a écrit :Comment est fait son capteur ?
Je te le dirais volontiers mais je ne sais pascommandoscala a écrit :Si quelqu'un peut m'expliquer, comment on convertis un pdf pour l'inserrer en pièce jointe,
je veu bien le mettre, le pressostat!!
L'erreur est toujours humainecommandoscala a écrit :Tant pis j'essaye avec le catalogue!
Est-ce autorisé?
Il s'agit du catalogue lucas année 50.
Puige?

Pas de pdf.commandoscala a écrit :Si quelqu'un peut m'expliquer, comment on convertis un pdf pour l'inserrer en pièce jointe,
je veu bien le mettre, le pressostat!!
Quel est le diamètre moyen de la surface d'appuis de l'écrou sur la rondelle ?LØLØ a écrit : Soit pour un filetage de 3/16" ce qui correspond à un diamètre nominal 0,188"
donc un 24 filets par pouce donc en BSW pas en BSF (voir la photo qui pose problème à bisnouk ) . Afin de respecter les données correspondant à ce type visserie de 70 Inch/pounds sachant que le coefficient de frottement µ = 0,20
que l'on vas effectuer un serrage a 50% de la limite élastique. Est-ce que d’après les photos, j'ai bon ou pas ?![]()
Cela pourrait être des connections, je ne sais pas comment cela s'appelle, des porte-cosses ? Et si c'est du 3/16" Whitworth cela pourrait correspondre à un fil d'assez forte section.bisnouk a écrit :Ceux qui savent faire les calculs de rupture nous dirons peut être si les pièces 14/15/16 ne sont pas par hasard en laiton... Confirmation implicite que c'est bien dans le domaine électrique qu'il faut chercher. Enfin je crois !