debimetre, vanne egr, filtre à air

Reconnaitre un moteur, restaurer une culasse...

Modérateurs : The Pater, LØLØ

Règles du forum
En naviguant sur le site http://www.landroverfaq.com vous reconnaissez avoir lu ses Conditions d’Utilisation, vous déclarez les comprendre et vous acceptez d’y être lié de manière inconditionnelle. Si tel n'est pas le cas, merci de quitter immédiatement ce site.

Vous pouvez joindre autant d'images que nécessaire à vos messages A LA CONDITION EXPRESSE d'utiliser l'hébergement fourni par le site.

L'administrateur effacera systématiquement tout message contenant des photos hébergées chez Imageschack, Casimage, Wistiti ou tout autre hébergeur tiers sans sommation ni justification.
Répondre
toma_623
Habitué
Messages : 31
Enregistré le : 14/10/2014 21:30
Localisation : Medoc

debimetre, vanne egr, filtre à air

Message non lu par toma_623 »

Bonjours, je reviens vers vous pour quelque questions:
En premier, j'ai débranché mon débimetre et là, tiens tiens le moteur de mon defender 110 td5 respire mieux ... :o
Donc je pense avoir un débimetre hs car avant a froid je n'avais pas de reprise. peut on le nettoyer ?
En deux, comment bouche t'on le cable d'alimentation de la vanne EGR ?
En trois, que doit ton limer dans la boitte du filtre a air, on me parle de parties plastique a supprimer par temps de pluie ... :shock:
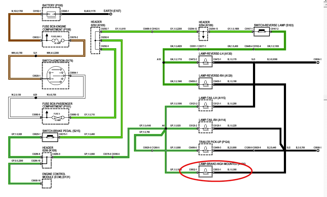
A aussi quelqu'un a t'il un schéma ou des photos des cable d'alimentation du troisième feu stop le mien est hs mais je ne sais par ou commencer ?

Merci a vous !!! :D
l'important c'est pas la chute...c'est l'atterrissage !
Avatar du membre
LØLØ
Modérateur
Messages : 6210
Enregistré le : 30/07/2006 15:41
Localisation : guainville (28 )
Contact :

Re: debimetre, vanne egr, filtre à air

Message non lu par LØLØ »

toma_623 a écrit : A aussi quelqu'un a t'il un schéma ou des photos des cable d'alimentation du troisième feu stop le mien est hs mais je ne sais par ou commencer ?
Salut,
Je suppose que tu as déjà contrôlé l'ampoule.
Généralement,c'est la connexion soudée sur la vitre derrière le feu qui casse.
feux stops td5.jpg
A+
2 solutions: la bonne et l'Anglaise
LUCAS: Il n'y a pas de contact où il le faut et il y en a un où il ne faut pas
On ne peut aller loin en amitié, si on n'est pas disposé à se pardonner les uns aux autres les petits défauts.
www.eternal-vehicles.fr
toma_623
Habitué
Messages : 31
Enregistré le : 14/10/2014 21:30
Localisation : Medoc

Re: debimetre, vanne egr, filtre à air

Message non lu par toma_623 »

Salut ! Oui j'ai deja changer l'ampoule et rien, je vais regarder la soudure de la vitre merci !! :D
l'important c'est pas la chute...c'est l'atterrissage !
Avatar du membre
torero
Habitué
Messages : 2521
Enregistré le : 26/07/2004 14:49
Localisation : Poulx 30

Re: debimetre, vanne egr, filtre à air

Message non lu par torero »

Effectivement, le circuit sur la vitre c'est pas top. Les cosses sont brasées dessus et ça ne tient pas longtemps. Tu peux brancher un fil de remplacement que tu cacheras sous le joint de la vitre.
" Quand le sage montre la lune; l'idiot regarde son doigt "
toma_623
Habitué
Messages : 31
Enregistré le : 14/10/2014 21:30
Localisation : Medoc

Re: debimetre, vanne egr, filtre à air

Message non lu par toma_623 »

torero a écrit :Effectivement, le circuit sur la vitre c'est pas top. Les cosses sont brasées dessus et ça ne tient pas longtemps. Tu peux brancher un fil de remplacement que tu cacheras sous le joint de la vitre.
:roll: Merci Torero, Mais je le branche ou ce fil ? :roll:
l'important c'est pas la chute...c'est l'atterrissage !
Avatar du membre
torero
Habitué
Messages : 2521
Enregistré le : 26/07/2004 14:49
Localisation : Poulx 30

Re: debimetre, vanne egr, filtre à air

Message non lu par torero »

Il y a 2 connection en haut au niveau de l'ampoule sur le circuit qui est sur la vitre. Il y a la même chose en bas. Il suffit de connecter directement l'ampoule avec le nouveau fil et de le brancher sur la connexion du bas. En fait tu fais un shunt du circuit intégré à la vitre.
" Quand le sage montre la lune; l'idiot regarde son doigt "
toma_623
Habitué
Messages : 31
Enregistré le : 14/10/2014 21:30
Localisation : Medoc

Re: debimetre, vanne egr, filtre à air

Message non lu par toma_623 »

Merci torero !! :D
l'important c'est pas la chute...c'est l'atterrissage !
toma_623
Habitué
Messages : 31
Enregistré le : 14/10/2014 21:30
Localisation : Medoc

Re: debimetre, vanne egr, filtre à air

Message non lu par toma_623 »

EUh !!! je viens de demonter le feu stop de la vitre ... et je n'ai que les deux fils qui arrive du cadre de la porte et qui sont relier a la douille bleu de support de l'ampoule.
j'ai aussi donc demonter le support, la vitre est apparue sans les boittes en plastique de support, mais je ne vois pas de cosses ...? :roll: :shock:
l'important c'est pas la chute...c'est l'atterrissage !
Avatar du membre
torero
Habitué
Messages : 2521
Enregistré le : 26/07/2004 14:49
Localisation : Poulx 30

Re: debimetre, vanne egr, filtre à air

Message non lu par torero »

toma_623 a écrit : Donc je pense avoir un débimetre hs car avant a froid je n'avais pas de reprise. peut on le nettoyer ?
Ca ne se nettoie pas. le mieux c'est de le remplacer.
toma_623 a écrit :En deux, comment bouche t'on le cable d'alimentation de la vanne EGR ?
L'EGR est alimenté par une dépression venant de la pompe à vide. Il faut donc débrancher le "T" qui va aux au (x) modulateurs de commande de l'EGR, et boucher la sortie du raccord en "T" avec une vis par exemple.
toma_623 a écrit :En trois, que doit ton limer dans la boitte du filtre a air, on me parle de parties plastique a supprimer par temps de pluie ... :shock:
Ne touches pas à la boite à air, elle est très bien conçue et il n'y a rien à supprimer. Il faut juste s'assurer de temps en temps que le "bec de canard" qui sert de drain à la boite ne soit pas bouché.
" Quand le sage montre la lune; l'idiot regarde son doigt "
toma_623
Habitué
Messages : 31
Enregistré le : 14/10/2014 21:30
Localisation : Medoc

Re: debimetre, vanne egr, filtre à air

Message non lu par toma_623 »

Merci !!! :D je prend note et j'effectue !!
l'important c'est pas la chute...c'est l'atterrissage !
Répondre

Retourner vers « Moteur »