Discovery II : modulateur ABS hors service

Entretenir son système de freinage, installer des freins à disque...

Modérateurs : The Pater, LØLØ

Règles du forum
En naviguant sur le site http://www.landroverfaq.com vous reconnaissez avoir lu ses Conditions d’Utilisation, vous déclarez les comprendre et vous acceptez d’y être lié de manière inconditionnelle. Si tel n'est pas le cas, merci de quitter immédiatement ce site.

Vous pouvez joindre autant d'images que nécessaire à vos messages A LA CONDITION EXPRESSE d'utiliser l'hébergement fourni par le site.

L'administrateur effacera systématiquement tout message contenant des photos hébergées chez Imageschack, Casimage, Wistiti ou tout autre hébergeur tiers sans sommation ni justification.
Avatar du membre
laudisco
Habitué
Messages : 80
Enregistré le : 06/03/2007 16:25

Re: Discovery II : modulateur ABS hors service

Message non lu par laudisco »

J'ai testé:
3.11 K sans rien toucher
2.016 K quand j'appuie sur 1
2.016 K quand j'appuie sur l'autre
1.020 K quand j'appuie sur les 2
On est bien d'accord que tu veux dire platine navettes testée tranquillou sur l'établi?
oui

Je remonte, je teste
1.016 K
On est bien d'accord que tu veux dire platine navettes remontée sur le bloc ABS et que t'as mesuré sans rien toucher?
oui
Auquel cas
,
Je roule, et la, ben re problème
c'est un peu normal, non? :wink:
je débranche fil vert jaune du faisceau ,je laisse l'autre sur la masse
je mesure 1.016K
je demande à quelqu'un d'appuyer, moteur éteint sur le pédale de frein,1.17K

Attention !!!Erreur de frappe 1.017
On est bien d'accord que tu veux dire qu'on n'a pas décollé de la case départ malgré le recâblage?

Ah si, je suis mauvaise langue, on voit mieux la dynamique du changement de résistances : 1 016 Ω au lieu des 3 110 Ω attendus puis 1 170 Ω au lieu des 1 020 Ω attendus. En clair, appuyer sur la pédale de freins fait varier la résistance du circuit de 150 Ω au lieu de 2 000.

Super! :mrgreen:
Ensuite, on se prend un premier code défaut concernant la référence masse de l'ECU,
1er essais ECU d;ABS demonté
suivi d'un second quand tu roules.
2ème essais,ECU remonté
Lesquels — notamment celui concernant la masse — ne renvoient probablement à aucune réalité physique vu que, pour la masse, outre le fait qu'un tel problème devrait faire planter le calculateur, aucun de tes fichiers antérieurs ne fait à un moment ou à un autre état d'une masse ECU d'une valeur non nulle...

Donc ça veut dire que la résistance parasite se trouve ailleurs que dans les fils.

A ce stade, une première mesure à l'ohmmètre s'impose, contact coupé, connecteur ECU d'ABS débranché et platine navettes à sa place sur le bloc ABS mais dont les deux fils auront été débranchés pour cette mesure : qu'as-tu comme résistance entre le fil d'alimentation de la platine navettes (celui qui vient du calculateur) et la ferraille du bloc ABS?
continuété
continuité.jpg
Modifié en dernier par laudisco le 22/11/2023 10:13, modifié 8 fois.
Amicalement Laurent
Avatar du membre
Normand 1400
Habitué
Messages : 2048
Enregistré le : 12/01/2006 13:16
Localisation : Pays de Caux profond

Re: Discovery II : modulateur ABS hors service

Message non lu par Normand 1400 »

Je crois que tu vas encore te faire tirer les oreilles par le Pater pour maîtrise encore approximative de la fonction « Quote » ! :sm11:

En attendant, on avance... :wink:
laudisco a écrit :Erreur de frappe 1.017
Ok. Donc cette fois, outre la confirmation de la fuite de courant, on a la même valeur de résistance que lorsque la pédale de frein est enfoncée. On a donc la preuve d'un court-circuit franc à la sortie de la première résistance — celle qui est constamment en circuit — et que le courant passe probablement par la partie statique du contacteur (le défaut est planqué dans la résine, donc faut voir comment on va l'éliminer) puis par sa coiffe métallique, laquelle est en contact avec le tiroir navette, donc avec le bloc ABS, donc avec la masse.

Par conséquent, tous les composants situés à l'aval de la fuite de courant sont shuntés en permanence, quelle que soit l'action sur la pédale de freins. Le calculateur interprète alors les données qui lui remontent via le circuit foireux comme une fermeture de la liaison hydraulique du bloc ABS avec le réservoir de liquide de freins, ce qui n'est pas un défaut stricto sensu. Par contre, lorsque tu actives la fonction HDC, la pompe ayant impérativement besoin de prélever du liquide dans le réservoir, ce qui est impossible du point de vue de la « logique calculateur », la fonction demandée ne peut pas s'activer, donc il ne se passe rien.

Tout cela me semble assez cohérent.

Afin d'en finir une bonne fois pour toutes avec la localisation précise de la fuite de courant, peux-tu déposer la platine navettes (de toutes façons, va falloir y passer) afin d'effectuer une mesure à l'ohmmètre entre le fil d'alimentation — ton fil vert/jaune — et la première coiffe métallique située sur le passage du courant?

Si tu as une résistance de 1 000 Ω et des briquettes, cela confirmera définitivement le diag.

Si ce que je racontes n'est pas clair, n'hésites pas, je fais un schéma.
laudisco a écrit :1er essais ECU d'ABS demonté
Ok. Le boîtier du calculateur n'étant plus relié à la masse du véhicule, un potentiel apparaît entre son retour (—) batterie et la masse. Évidemment, le calculateur le voit et ça explique probablement que tu ne puisses pas effacer le défaut puisqu'il est permanent.
2ème essais,ECU remonté
Ok. Au passage, on note que le message fait état du même décompte d'erreurs que précédemment : 20. S'il persiste après élimination de la fuite de courant aux navettes, on verra ce problème le moment venu. :wink:
Avatar du membre
The Pater
Modérateur
Messages : 13981
Enregistré le : 25/08/2004 8:19
Localisation : 06°27'46"E 45°50'29"N

Re: Discovery II : modulateur ABS hors service

Message non lu par The Pater »

Normand 1400 a écrit : 22/11/2023 7:41 Je crois que tu vas encore te faire tirer les oreilles par le Pater pour maîtrise encore approximative de la fonction « Quote » ! :sm11:
Oui.......


Laudisco,


Regarde bien tes messages après l'avoir enregistré.

Ce qu'il y a entre [quôte] et [/quôte] c'est ce que l'autre membre à écrit, pas ce que tu as écrit.
Note que j'ai écrit quôte au lieu de quote car sinon le et serait dans une citation une fois le message enregistré.

Sinon, note que quand tu crées ton message tu peux utiliser le bouton de citation.
2023-11-22_08-18-49.jpg
Edite tes messages et corrige, s'il te plait.

A+
Ingénieur :
Personne faisant un travail divinatoire de précision basé sur des informations peu fiables données par des personnes peu qualifiées, voire ignorantes.
=>, magicien, devin, sorcier
Avatar du membre
laudisco
Habitué
Messages : 80
Enregistré le : 06/03/2007 16:25

Re: Discovery II : modulateur ABS hors service

Message non lu par laudisco »

Normand, à te lire
je crois que je n'est pas bien fais la mesure, voici un schéma de ma procédure:
schéma test 1.jpg
J'ai donc refais 3 mesures dont voici le schéma:
schéma 3 test.jpg
Amicalement Laurent
Avatar du membre
Normand 1400
Habitué
Messages : 2048
Enregistré le : 12/01/2006 13:16
Localisation : Pays de Caux profond

Re: Discovery II : modulateur ABS hors service

Message non lu par Normand 1400 »

On reprend doucement...

Sans toucher au frein et fils vert et bleu « en l'air », tu as bien 1 016 Ω?

Schéma correspondant :

420.JPG
Par contre, là, un truc m'échappe :

421.JPG
Si c'est le bon schéma, tu es sûr d'avoir eu une résistance nulle?

Car d'après ton schéma, tu as mesuré la résistance du circuit du calculateur servant à mesurer la tension du circuit navettes (le courant de l'ohmmètre traverse le calculateur et revient par la masse) et, en principe, ce genre de circuit a une impédance très élevée...

Détail important : il faut éviter de jouer de l'ohmmètre sur les circuits électroniques sans en connaître l'architecture, car c'est un coup à les flinguer. Donc surtout, ne refais pas cette mesure!!
Avatar du membre
laudisco
Habitué
Messages : 80
Enregistré le : 06/03/2007 16:25

Re: Discovery II : modulateur ABS hors service

Message non lu par laudisco »

Oui, c'est ça:
1.016 K sur les 2 fils sortant du bloc navettes,
sans freiner,
tout les fils débranchés
pas de moteur
Pas d'appuie sur les freins
Pour l'autre schéma l'Homs mètre m'a écrit 0000
Amicalement Laurent
Avatar du membre
Normand 1400
Habitué
Messages : 2048
Enregistré le : 12/01/2006 13:16
Localisation : Pays de Caux profond

Re: Discovery II : modulateur ABS hors service

Message non lu par Normand 1400 »

Ok.

Et là :

422.JPG
toujours avec les mêmes conditions (sans freiner, tous les fils débranchés, pas de moteur, pas d'appui sur les freins) tu avais donc une résistance infinie?
Avatar du membre
laudisco
Habitué
Messages : 80
Enregistré le : 06/03/2007 16:25

Re: Discovery II : modulateur ABS hors service

Message non lu par laudisco »

Aucune valeur
Amicalement Laurent
Avatar du membre
Normand 1400
Habitué
Messages : 2048
Enregistré le : 12/01/2006 13:16
Localisation : Pays de Caux profond

Re: Discovery II : modulateur ABS hors service

Message non lu par Normand 1400 »

Ok.

D'après le type d'ohmmètre qu'on voit sur ta photo, cela correspond à une résistance infinie.

Du coup, le résultat de la nouvelle mesure change totalement la conclusion exposée hier soir : le défaut n'est pas d'origine électrique...

Pour avancer, peux-tu :

ohmmètre raccordé en permanence comme indiqué sur la photo de ma précédente inter (attention, le raccordement soigné et permanent de l'ohmmètre aux fils vert et bleu est capital!)

420.JPG
déposer le bloc navettes en le séparant dou-ce-ment du bloc ABS jusqu’à ce que l'ohmmètre affiche 3 110 Ω. En effet, il devra nécessairement, au vu des essais antérieurs, afficher cette valeur à partir d'un instant précis.

Et c'est cet instant qu'il faut maintenant saisir... :sm11:

L'hypothèse sous-jacente est que les tiroirs de navettes n'occupent pas la place qu'ils devraient occuper dans leurs logements et qu'ils ferment les contacteurs dès que la platine navettes est fixée au bloc ABS.

A suivre...
Avatar du membre
laudisco
Habitué
Messages : 80
Enregistré le : 06/03/2007 16:25

Re: Discovery II : modulateur ABS hors service

Message non lu par laudisco »

Je comprends la manoeuvre, mais la il faut que je prenne un Ohm-metre au travail , pour qu'il tienne a l'aide de pinces
Amicalement Laurent
Avatar du membre
disco2magoliv
Habitué
Messages : 608
Enregistré le : 01/05/2010 16:50
Localisation : 06420 dans le sud mais loin de la foule
Contact :

Re: Discovery II : modulateur ABS hors service

Message non lu par disco2magoliv »

Normand 1400 a écrit : 22/11/2023 20:47L'hypothèse sous-jacente est que les tiroirs de navettes n'occupent pas la place qu'ils devraient occuper dans leurs logements et qu'ils ferment les contacteurs dès que la platine navettes est fixée au bloc ABS.
C'est ce que je craignais aussi, j'ai lu en cherchant sur le net à propos des problèmes d'ABS, que parfois les vannes pouvaient se bloquer ou avoir une course limité.
Le problème serait provoqué par l'oxydation et des dépôts dans le bloc.....

Si c'est le cas Laurent n'aura pas d'autre choix que de remplacer ce bloc, le réparer me parait délicat pour un non spécialiste comme moi. :sm11:
Modifié en dernier par disco2magoliv le 23/11/2023 18:26, modifié 1 fois.
Ciao
Pascal.
Avatar du membre
Normand 1400
Habitué
Messages : 2048
Enregistré le : 12/01/2006 13:16
Localisation : Pays de Caux profond

Re: Discovery II : modulateur ABS hors service

Message non lu par Normand 1400 »

Salut Pascal,

ce serait évidemment différent si on était tous proches géographiquement, mais en ce qui me concerne, intervenir sur un bloc ABS ne me poserait aucun problème existentiel... :wink:

Et ce d'autant plus que s'il s'avère que c'est bien ça la cause de la panne, fichu pour fichu, autant tenter quelque chose.

La partie vraiment sensible, c'est l'électronique : si le calculateur commençait à partir en vrille, là, je ne vois guère comment on pourrait le vérifier précisément (comme tu le sais, puisque c'est toi qui a trouvé l'info, on ne peut pas savoir ce qui se passe au-delà de 8/10 km/h :sm4: ) et/ou encore moins comment le réparer vu que, comme d'hab, on n'a ni schéma, ni la moindre indication sur le code qu'il contient. Le bloc ABS, en revanche, c'est de l'hydraulique basique surtout que les vannes navettes ne comportent ni électroaimant ni autre zinzin foireux difficile à tester comme c'est le cas pour les huit vannes modulant la pression aux roues qui, elles, comme l'électronique — mais dans une moindre mesure quand même — font partie des organes sensibles sur lesquels il faut intervenir en prenant quelques précautions.

Attendons déjà de voir ce que Laurent va trouver et comment il sent la suite si, effectivement, la panne est bien due aux vannes navettes.

Concernant l'oxydation, si c'est bien elle qui met le brin, j'avoue que ça confirmerait un doute que j'ai depuis des lustres à propos de tous ces beaux machins hi tech et tout et tout : quid de la purge lors d'un changement de liquide de freins? Car si on regarde attentivement l'architecture du bazar, c'est rempli de coins et de recoins où l'huile circule mal et où la purge, même soit disant prise en charge par la pompe hydraulique du bloc via la valise machin bidule, me semble toujours plus ou moins improbable... :roll:

A suivre...
Avatar du membre
disco2magoliv
Habitué
Messages : 608
Enregistré le : 01/05/2010 16:50
Localisation : 06420 dans le sud mais loin de la foule
Contact :

Re: Discovery II : modulateur ABS hors service

Message non lu par disco2magoliv »

Normand 1400 a écrit : 23/11/2023 12:00Et ce d'autant plus que s'il s'avère que c'est bien ça la cause de la panne, fichu pour fichu, autant tenter quelque chose.
C'est pas faux :wink:
Normand 1400 a écrit : 23/11/2023 12:00La partie vraiment sensible, c'est l'électronique : si le calculateur commençait à partir en vrille, là, je ne vois guère comment on pourrait le vérifier précisément (comme tu le sais, puisque c'est toi qui a trouvé l'info, on ne peut pas savoir ce qui se passe au-delà de 8/10 km/h :sm4: ) et/ou encore moins comment le réparer vu que, comme d'hab, on n'a ni schéma, ni la moindre indication sur le code qu'il contient.
Pas certain maintenant que l'électronique délire, une semelle de plomb semblant figée sur le frein, il jette l'éponge et met l'ABS out. :lol:
Ciao
Pascal.
Avatar du membre
Normand 1400
Habitué
Messages : 2048
Enregistré le : 12/01/2006 13:16
Localisation : Pays de Caux profond

Re: Discovery II : modulateur ABS hors service

Message non lu par Normand 1400 »

disco2magoliv a écrit : Pas certain maintenant que l'électronique délire, une semelle de plomb semblant figée sur le frein, il jette l'éponge et met l'ABS out. :lol:
Oui, c'est probable.

Cela dit, quelques remarques et compléments à ce sujet. :wink:

Je faisais plus largement allusion au problème de la réparation des calculateurs. Dans le cadre de nos échanges avec Jean-Luc (Volta), face à la déferlante de difficultés à laquelle nous avons été confrontés chacun en ce qui nous concerne, nous étions arrivés à la même conclusion : les chances objectives de réussir à réparer ces trucs-là sont minimes. Et ce n'est pas tant l'absence de schémas qui compromet la démarche, car avec les outils numériques modernes, on arrive à dessiner assez rapidement et avec une grande précision les circuits imprimés, mais le fait que certains composants ne sont ni marqués, ni, lorsque par hasard ils peuvent l'être, répertoriés — et ce pour un pourcentage assez significatif d'entre eux — dans les bases de données internationales dédiées aux composants électroniques.

Pourtant les data sheets des composants électroniques sont des modèles du genre, tout simplement parce que c'est à partir de ces données que tous les ingénieurs électroniciens de la planète travaillent.

Et la situation devrait largement empirer car il me semble avoir lu il n'y a pas si longtemps que Bosch était maintenant capable de construire une partie de ses circuits intégrés. Et c'était avant le grand bordel du Covid! Tu imagines maintenant, avec la branlée que tous les constructeurs automobiles européens ont prise avec les fournisseurs de composants : ceux qui le pouvaient ont évidemment pris leurs précautions...

Jean-Luc, au prix d'un incroyable travail de fourmi et de multiples expériences, avait réussi à se construire une situation de référence assez détaillée des calculateurs moteur du Td5 : cela lui permettait donc d'isoler assez rapidement des défauts simples à moyennement complexes, mais toute une partie du fonctionnement de ces calculateurs lui échappait encore assez largement.

Avec la disparition de Jean-Luc et l'arrêt de la fabrication de ces calculateurs (qui commence déjà à dater) on imagine sans peine la fin du film pour ce modèle de Land. Et ce sera bien pire encore pour les véhicules construits en ce moment, en particulier électriques : la mécanique, on arrivera toujours à la faire vivre ; mais faire traverser le temps à un calculateur, c'est une toute autre paire de manches. Demande aux équipes de maintenance « matériel » de la SNCF comment ils s'y prennent pour (tenter de) contrer l'effet de l'obsolescence en matière de circuits électroniques et tu comprendras l'ampleur du problème.

Bien qu'ils soient encore du bon côté du manche vis à vis des industriels qui travaillent pour eux, ce qui est bien sûr l'inverse dans le domaine de l'automobile...

Concernant les calculateurs d'ABS — et c'est pire encore avec les calculos d'air bags — là, personne n'y met les pattes car l'ombre du spectre de la sécurité plane sur l'affaire. D'ailleurs, tu n'exprimais pas autre chose en parlant du bloc ABS, ce qui se comprend parfaitement. J'espère pourtant qu'on aura l'occasion de dédramatiser la chose tous ensemble car j'ai l'intime conviction, sans jamais avoir mis les doigts dans ce type d'organe, que sa révision, si effectivement on doit en passer par là, est largement plus simple que celle d'une pompe d'injection à laquelle plusieurs membres de ce forum se sont pourtant attelés.

Ma deuxième remarque portait sur le défaut remonté par l'ECU de Laurent (défaut capteur roue AVd). Je me suis livré à une analyse statistique de vos fichiers (avec seulement 1 200 enregistrements, on ne peut pas vraiment parler de statistique sérieuse, mais bon) et il en ressort qu'aucune anomalie ne caractérise ce capteur.

Mon autre idée était aussi de vérifier cette histoire de capteurs de roue fonctionnant mal après un changement de moyeu. Je n'ai pas de raison de croire que cette affirmation soit fausse, mais croire n'est pas trop dans ma manière de voir : j'aime bien les démonstrations propres et nettes, si possibles élégantes... :wink:

Car c'est l'indéniable avantage du diagnostic embarqué — du moins les systèmes qui le permettent — que de pouvoir fournir des enregistrements de taille illimitée permettant la construction de toutes les situations de référence sur des bases statistiques tout à fait convenables. Quand je vois que l'immense majorité des utilisateurs se contentent de travailler à partir des codes défaut, je n'en rigole plus depuis longtemps : c'est l'illustration parfaite du mécanisme de transformation d'un outil au potentiel virtuellement infini en bras armé de la division du travail dans ses effets les plus réducteurs.

Et ce n'est que le début : attendons la banalisation de « l'intelligence artificielle »... :twisted:

Alors exit la maintenance préventive, aux orties un outil permettant à des passionnés de prendre soin de leurs machines comme jamais cela n'aura été possible depuis que l’automobile existe.

Sans compter ceux qui, tout contents de leurs trouvailles, font des vidéos sur YouTube pour expliquer comment trafiquer les compteurs kilométriques d'une bagnole. Ainsi va le monde entend-on souvent : bravo les gars, continuez, vous êtes sur la bonne piste! :mrgreen:

A suivre, après les mesures de Laurent! :wink:
Avatar du membre
disco2magoliv
Habitué
Messages : 608
Enregistré le : 01/05/2010 16:50
Localisation : 06420 dans le sud mais loin de la foule
Contact :

Re: Discovery II : modulateur ABS hors service

Message non lu par disco2magoliv »

Normand 1400 a écrit : 23/11/2023 21:04Avec la disparition de Jean-Luc et l'arrêt de la fabrication de ces calculateurs (qui commence déjà à dater) on imagine sans peine la fin du film pour ce modèle de Land. Et ce sera bien pire encore pour les véhicules construits en ce moment, en particulier électriques : la mécanique, on arrivera toujours à la faire vivre ; mais faire traverser le temps à un calculateur, c'est une toute autre paire de manches. Demande aux équipes de maintenance « matériel » de la SNCF comment ils s'y prennent pour (tenter de) contrer l'effet de l'obsolescence en matière de circuits électroniques et tu comprendras l'ampleur du problème.
Complétement d'accord, j'ai vécu ce chambardement (pour pas dire autre chose), avec ce qu'ils appelaient le "matériel sur étagère", c'est à dire que les constructeurs ne se souciaient plus de la compatibilité avec les matériels en place, et encore moins de la réparabilité à plus ou moins long terme. Le but étant de remplacer et consommer.
Normand 1400 a écrit : 23/11/2023 21:04Mon autre idée était aussi de vérifier cette histoire de capteurs de roue fonctionnant mal après un changement de moyeu. Je n'ai pas de raison de croire que cette affirmation soit fausse, mais croire n'est pas trop dans ma manière de voir : j'aime bien les démonstrations propres et nettes, si possibles élégantes... :wink:
Effectivement ce ne sont que des retours de gars qui ont fait ce constat, sans pour autant le démontrer comme tu aimes :wink:
Normand 1400 a écrit : 23/11/2023 21:04A suivre, après les mesures de Laurent! :wink:
Oui, on sera fixé .......
Ciao
Pascal.
Avatar du membre
laudisco
Habitué
Messages : 80
Enregistré le : 06/03/2007 16:25

Re: Discovery II : modulateur ABS hors service

Message non lu par laudisco »

Bonjour, désolé pour l'attente, entre mauvais temps (je n'ai pas de garage) et temps de travail...
Bon, valeurs mesurées :
Bloc navettes en place:3.018
je retire doucement, ça bouge pas...3.018
bloc navettes déposées : 3.018
Voili voilou
je me tiens a votre disposition pour d'autres mesures...
Bonne journée
Amicalement Laurent
Avatar du membre
Normand 1400
Habitué
Messages : 2048
Enregistré le : 12/01/2006 13:16
Localisation : Pays de Caux profond

Re: Discovery II : modulateur ABS hors service

Message non lu par Normand 1400 »

laudisco a écrit :Bonjour, désolé pour l'attente, entre mauvais temps (je n'ai pas de garage) et temps de travail...
On s'en doutait un peu... :wink:

L'affaire est décidément un peu taquine! :D

Plus sérieusement, ta dernière mesure tendrait à montrer que le fonctionnement du bloc navettes est redevenu normal.

Étant d'un naturel méfiant, je ne crois pas un instant que la panne se soit envolée par l'opération du Saint-Esprit! :sm11:

Donc on continue les investigations car si on repasse aux essais sans comprendre ce qui s'est passé, on risque de revenir une nouvelle fois à la case départ si la panne se reproduit...

L'hypothèse la plus vraisemblable est que les déposes/reposes successives du bloc navettes ont sans doute contribué à enrayer le début de grippage des navettes, d'où remise en mouvement des pièces et retour à un régime électrique apparemment normal.

J'ai décortiqué le schéma de principe de l'ABS du Disco : rien de nouveau sous le soleil à part que la manière dont le schéma est dessiné me semble très discutable sur la partie relative aux navettes, justement. Quelque part, cela fait écho à la qualité de la description de leur vérification au Nanocom, donc le bazar reste homogène dans sa piètre qualité de présentation... :mrgreen:

Je pense rédiger un truc assez complet à ce sujet car il sera difficile d'avancer et de comprendre ce qui se passe sans avoir aussi les idées claires sur le fonctionnement hydraulique du système. Par ailleurs, on se rend compte en analysant le schéma que les opérations de purge — plus précisément de changement complet de liquide de frein — sont très délicates à réaliser correctement, avec ou sans le recours au Nanocom. Et ça, c'est un vrai problème que je ne me souviens pas avoir vu exposé sur le forum, notamment parce qu'il est de nature à provoquer un vieillissement prématuré du bloc, avec, à la clef, son remplacement.

En attendant de partager plus en détail sur cette partie, j'en arrive à la conclusion que ces navettes sont de classiques vannes quatre voies comportant un ressort de rappel les ramenant dans leur position neutre — celle qui conduit justement à la résistance de 3 018 Ω — correspondant à la position « repos » de la pédale de freins.

Est-ce que l'un de vous peut faire une photo de ce que l'on voit de ces vannes lorsqu'elles sont en place dans le bloc?

Ensuite, je suppose que les vannes ne sont pas maintenues en place par le bloc navettes — trop fragile pour cela — sans compter le risque de voir, en cas d'absence du dit bloc, des pièces éjectées du bloc hydraulique dès la moindre action sur la pédale de freins. Je suppose par conséquent qu'elles doivent être arrêtées dans le bloc ABS par un circlips ou un truc du genre. Vrai? Faux?

En principe, on doit voir quelque chose bouger lorsque l'on freine (la partie de la vanne en contact avec la coiffe métallique du bloc navettes). Si tel est le cas, bloc navettes déposé, est-il possible de repousser la pièce mobile à la main lors d'un effort trèèèès modéré sur la pédale de freins? Si oui, l'effort à fournir doit être assez limité et la pièce en question (la « navette », justement) doit logiquement se déplacer sans point dur.

Quelle est la valeur approximative de ce déplacement (un, deux millimètres, davantage?)

Toujours bloc navettes déposé, sent-on l'effet d'un ressort ou bien le seul ressort du montage est-il caché derrière le soufflet que l'on voyait sur une des photos du bloc navettes?
laudisco a écrit :je me tiens à votre disposition pour d'autres mesures...
Ce qui est bien, c'est que tu ne lâches pas l'affaire! :D

Car c'est surtout pour toi que c'est compliqué : nous, derrière nos claviers, on peine pas trop... :mrgreen:

Ce que tu peux faire, si tu souhaites confirmer ta dernière mesure en dynamique, c'est de nous renvoyer un fichier Nano lorsque, véhicule immobilisé, tu appuies plusieurs fois sur la pédale de freins. Mais tu ne le fais que si tu en as le temps et l'envie car, comme je l'évoquais au début de cette inter, d'une part, on ne considèrera pas le problème résolu pour autant et, d'autre part, j'aimerais, compte tenu de tes conditions de travail sur le 4x4, t'épargner des manips non indispensables au diagnostic...
Avatar du membre
laudisco
Habitué
Messages : 80
Enregistré le : 06/03/2007 16:25

Re: Discovery II : modulateur ABS hors service

Message non lu par laudisco »

en premier lieu les photo du bloc navettes en place tenue normalement par 3 vis BTR
IMG_20231128_115923_copy_2000x923.jpg
IMG_20231128_115930_copy_2000x923.jpg
bloc navette partiellement sortie
IMG_20231128_115842_copy_2000x923.jpg
IMG_20231128_120052_copy_2000x923.jpg
et j'ai essayé de faire une photo de dessous
IMG_20231128_120238_copy_2000x923.jpg
IMG_20231128_120253_copy_2000x923.jpg
sinon j'ai trouvé un schema;
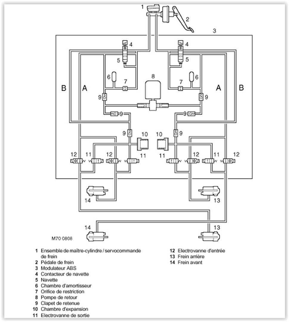
modulateur-abs-discovery-2.jpg
Une video
https://youtu.be/YzM3bRrMKic?si=C0QlDQO5GcO4wQSv
une autre vue de ce qu'il y a dedans:
commutateur-electromagnetique-discovery-2.jpg
Fichiers joints
IMG_20231128_115947_copy_2000x923.jpg
Amicalement Laurent
Avatar du membre
Normand 1400
Habitué
Messages : 2048
Enregistré le : 12/01/2006 13:16
Localisation : Pays de Caux profond

Re: Discovery II : modulateur ABS hors service

Message non lu par Normand 1400 »

Laurent,

merci pour les tofs et la vidéo mais malheureusement, tout cela ne nous est pas d'un grand secours... :oops:

En fait, ce que je cherche, c'est une photo plus nette (ou, mieux, une photo de la vanne déposée et ouverte, si tant est que ce soit possible de l'ouvrir) que celle mise en ligne par JH987 le 14/09/2009 (Cf. page n°1 du présent sujet) reproduite ici :

423.jpg
Ce que je voudrais savoir, c'est à quoi correspond exactement ce qu'on distingue dans l'alésage du bloc hydraulique contenant l'ensemble navette : ça ressemble beaucoup à un bouchon de fermeture hydraulique porteur d'une empreinte Allen permettant sa dépose/repose, lequel bouchon est traversé par ce qui doit être la tige de commande transférant le mouvement de la navette hydraulique à la coiffe métallique actionnant l'interrupteur du bloc électrique navettes.

Ça me paraît plus propre comme montage que l'arrêt de l'ensemble de la vanne avec un circlips, mais le principe reste le même : reprendre la poussée au vide du tiroir de navette — voire du corps de vanne s'il est monté flottant dans l'alésage du bloc hydraulique — afin de la transmettre au bloc : avec une pression hydraulique pouvant atteindre 100 à 120 bars dans le circuit, faut quand même regarder d'assez près la question de la reprise de ce genre d'efforts... :wink:

De même, quid de l'étanchéité de la tige de poussée : coupelle hydraulique classique ou joint torique? Pas pareil en termes de fonctionnement mécanique ni de risque de grippage.

C'est la valeur — et la douceur — du déplacement de cette tige que je voudrais pouvoir apprécier, notamment afin de la comparer à la course de l'interrupteur du bloc électrique navette.

Je peine à croire qu'en plus de vingt piges, personne ici n'ait effectué ce genre d'investigations, mais bon... :mrgreen:

Car le Schmilblick qui nous occupe est planqué quelque part dans ce coin là et c'est ce côté obscur de la chose qu'il va falloir explorer si on veut tenter une réparation, voire comprendre vraiment d'où vient le défaut, toujours supposé, au stade où nous en sommes, d'origine hydraulique. En effet, est-ce la tige de commande qui grippe dans son guide, est-ce le tiroir navette qui coince dans son alésage, bref, si on ne comprend pas comment cette pièce est construite, on s'acheminera gentiment vers le remplacement du bloc hydraulique, ce qui est une ineptie totale, du moins à mes yeux.

Sur la vidéo British, je retiens qu'on voit le bloc électrique assurant la transmission des ordres du calculateur aux vannes de régulation, ce qui n'est pas le sujet qui nous occupe aujourd'hui.

Au passage, tordre la gueule des canalisations haute pression comme le fait le gars (pour gagner du temps, comme toujours) je déteste ça, mais bon, chacun fait comme il le sent! :sm11:

Afin de partir sur des bases un peu plus consistantes, je vais finir mes schémas de l'hydraulique interne et le texte qui les accompagne, car tout ce que j'ai trouvé sur le Net jusqu'à présent n'a, in fine, réussi qu'à m'agacer tellement c'est... :sm10:

J'ai sans doute mal cherché :sm11: mais il arrive un moment où je préfère m'y coller que de perdre davantage mon temps. Et j'espère que ça nous permettra d'y voir collectivement un peu plus clair, du moins d'expliquer un peu plus simplement ce que je cherche... :sm3:
Avatar du membre
disco2magoliv
Habitué
Messages : 608
Enregistré le : 01/05/2010 16:50
Localisation : 06420 dans le sud mais loin de la foule
Contact :

Re: Discovery II : modulateur ABS hors service

Message non lu par disco2magoliv »

Normand 1400 a écrit : 28/11/2023 18:53 Je peine à croire qu'en plus de vingt piges, personne ici n'ait effectué ce genre d'investigations, mais bon... :mrgreen:
Moi ça ne m'est jamais arrivé (je touche encore du bois) :sm11:

Lors de mes multiples ennuis avec ce bazar, j'avais carrément déposé le bloc ABS ( deux fois) et opéré sur l'établi, mais je n'ai pas mieux comme photo que ce que tu as déjà. :sm11:

A part sortir le bloc sur l'établi, ce sera difficile de faire des photos détaillées et vérifier la tige de commande.

Comme vous le comprendrez les gars, je ne suis pas motivé pour une telle opération. :sm31:
Et oui une telle manip confirmerait le problème de grippage, et le solutionnerait probablement.

Et effectivement Nanocom ou pas on n'a pas vraiment la certitude que tout le liquide soit bien remplacé lors des purges et qu'il ne reste pas de merde dans les recoins.
Fichiers joints
Diagram Modul ABS Disco (Large).jpg
Ciao
Pascal.
Répondre

Retourner vers « Freinage »