Overdrive, underdrive
Règles du forum
En naviguant sur le site http://www.landroverfaq.com vous reconnaissez avoir lu ses Conditions d’Utilisation, vous déclarez les comprendre et vous acceptez d’y être lié de manière inconditionnelle. Si tel n'est pas le cas, merci de quitter immédiatement ce site.
Vous pouvez joindre autant d'images que nécessaire à vos messages A LA CONDITION EXPRESSE d'utiliser l'hébergement fourni par le site.
L'administrateur effacera systématiquement tout message contenant des photos hébergées chez Imageschack, Casimage, Wistiti ou tout autre hébergeur tiers sans sommation ni justification.
En naviguant sur le site http://www.landroverfaq.com vous reconnaissez avoir lu ses Conditions d’Utilisation, vous déclarez les comprendre et vous acceptez d’y être lié de manière inconditionnelle. Si tel n'est pas le cas, merci de quitter immédiatement ce site.
Vous pouvez joindre autant d'images que nécessaire à vos messages A LA CONDITION EXPRESSE d'utiliser l'hébergement fourni par le site.
L'administrateur effacera systématiquement tout message contenant des photos hébergées chez Imageschack, Casimage, Wistiti ou tout autre hébergeur tiers sans sommation ni justification.
Overdrive, underdrive
Bonjour à tous!
Je me pose des questions quand à l'overdrive ou underdrive. Non pas des questions sur le résultat obtenu, mais plutôt sur le fonctionnement et la conception.
Comment est obtenu la réduction à l'intérieur d'une overdrive?
Il semble que l'arbre de sortie de la BV tourne à l'intérieur de l'arbre d'entrée de la BT.Entre les deux, il y a quoi?
Vos réponses m'intéressent ainsi que tous les plans,photos et autres vues en coupe que vous pourrez apporter.Merci.
Je me pose des questions quand à l'overdrive ou underdrive. Non pas des questions sur le résultat obtenu, mais plutôt sur le fonctionnement et la conception.
Comment est obtenu la réduction à l'intérieur d'une overdrive?
Il semble que l'arbre de sortie de la BV tourne à l'intérieur de l'arbre d'entrée de la BT.Entre les deux, il y a quoi?
Vos réponses m'intéressent ainsi que tous les plans,photos et autres vues en coupe que vous pourrez apporter.Merci.
" Quand le sage montre la lune; l'idiot regarde son doigt "
Re: Overdrive, underdrive
Oui mais non...torero a écrit :Il semble que l'arbre de sortie de la BV tourne à l'intérieur de l'arbre d'entrée de la BT.Entre les deux, il y a quoi?
Tu as un arbre qui sort de ta BV, il a des cannelures. dans la BT, tu as un pignon creux au milieu avec des cannelures comme l'arbre de la BV... ce qui l'entraine!
Un overdrive remplace ce pignon d'entrée, il a un 'tube' qui prend le mouvement de l'arbre de BV, et un pignon qui entraine la BT qui peuvent tourner indépendamment l'un de l'autre, contrairement au pignon d'origine, et soit l'arbre de BV entraine en direct ce pignon, soit le mouvement va faire un tour dans l'overdrive pour revenir 'modifié' au pignon...
Re: Overdrive, underdrive
Vi.C'est là toute ma question! Le mouvement est modifié comment?Feub a écrit : le mouvement va faire un tour dans l'overdrive pour revenir 'modifié' au pignon...
Y'a un éclaté d'une overdrive Fairey dans Univers land, mais y'a pas cette partie là.
Le top ça serait une coupe du binz.
" Quand le sage montre la lune; l'idiot regarde son doigt "
- Def e-Duck
- Habitué
- Messages : 2098
- Enregistré le : 24/03/2008 19:22
- Localisation : boulogne dieppe
Re: Overdrive, underdrive
Dessin et pas mal de photos sur :
http://www.faireyoverdrive.com/
http://www.faireyoverdrive.com/guide/page1.htm
http://www.landrover.net/overdrive/
mais pas vu d'éclaté
http://www.faireyoverdrive.com/
http://www.faireyoverdrive.com/guide/page1.htm
http://www.landrover.net/overdrive/
mais pas vu d'éclaté
'Dire des idioties, de nos jours où tout le monde réfléchit profondément, c'est le seul moyen de prouver qu'on a une pensée libre et indépendante.' (Boris Vian)
- Def e-Duck
- Habitué
- Messages : 2098
- Enregistré le : 24/03/2008 19:22
- Localisation : boulogne dieppe
Re: Overdrive, underdrive
Fairey overdrive (Range 1979)
NB : l'auteur de la photo (trouvée sur le net) précisait que l'on peut la copier et la diffuser; je me suis donc permis.
NB : l'auteur de la photo (trouvée sur le net) précisait que l'on peut la copier et la diffuser; je me suis donc permis.
'Dire des idioties, de nos jours où tout le monde réfléchit profondément, c'est le seul moyen de prouver qu'on a une pensée libre et indépendante.' (Boris Vian)
- Def e-Duck
- Habitué
- Messages : 2098
- Enregistré le : 24/03/2008 19:22
- Localisation : boulogne dieppe
Re: Overdrive, underdrive
si cela peut être utile : http://www.shop4autoparts.net/fairey%20overdrive.htm
'Dire des idioties, de nos jours où tout le monde réfléchit profondément, c'est le seul moyen de prouver qu'on a une pensée libre et indépendante.' (Boris Vian)
Re: Overdrive, underdrive
J'ai retrouvé un éclaté dans mes archives :
- Def e-Duck
- Habitué
- Messages : 2098
- Enregistré le : 24/03/2008 19:22
- Localisation : boulogne dieppe
Re: Overdrive, underdrive
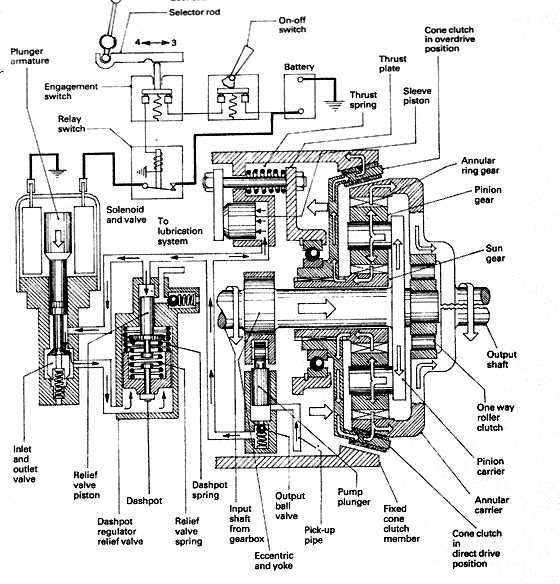
Une petite coupe pour finir (champagne!) Un overdrive GKN
http://www.landroverclub.net/Club/HTML/Overdrive.htm
http://www.landroverclub.net/Club/HTML/Overdrive.htm
'Dire des idioties, de nos jours où tout le monde réfléchit profondément, c'est le seul moyen de prouver qu'on a une pensée libre et indépendante.' (Boris Vian)
Re: Overdrive, underdrive
Ayé j'ai compris!
Sur la GKN, c'est facile, c'est un train épicycloïdal.Par contre, la commande est plus compliquée.J'avais un problème avec la Fairey, mais maintenant que j'ai compris qu'il y avait 2 arbres parallèles ça va mieux.En fait, c'est une BT en plus petit.
Merci à Def e-Duck et Cyriland pour les différents liens et vues.
Sur la GKN, c'est facile, c'est un train épicycloïdal.Par contre, la commande est plus compliquée.J'avais un problème avec la Fairey, mais maintenant que j'ai compris qu'il y avait 2 arbres parallèles ça va mieux.En fait, c'est une BT en plus petit.
Merci à Def e-Duck et Cyriland pour les différents liens et vues.
" Quand le sage montre la lune; l'idiot regarde son doigt "