Panne et modification d'essuie glace dico v8 ?

Bidouillages électriques, codes d'erreur ECU...

Modérateurs : LØLØ, The Pater

Règles du forum
En naviguant sur le site http://www.landroverfaq.com vous reconnaissez avoir lu ses Conditions d’Utilisation, vous déclarez les comprendre et vous acceptez d’y être lié de manière inconditionnelle. Si tel n'est pas le cas, merci de quitter immédiatement ce site.

Vous pouvez joindre autant d'images que nécessaire à vos messages A LA CONDITION EXPRESSE d'utiliser l'hébergement fourni par le site.

L'administrateur effacera systématiquement tout message contenant des photos hébergées chez Imageschack, Casimage, Wistiti ou tout autre hébergeur tiers sans sommation ni justification.
Répondre
Avatar du membre
rrquebec
Habitué
Messages : 1146
Enregistré le : 16/05/2007 15:04
Localisation : Québec
Contact :

Panne et modification d'essuie glace dico v8 ?

Message non lu par rrquebec »

Bonjour,

Sur mon disco v8 américain de 1996, je n'ai plus d'essuie glace.

L'année dernière l'intermitent marchait, marchait plus, marchait, marchait plus... :lol: C'est pas drôle !
à vitesse normale, lente ou rapide, tout était ok.
Puis il y a une semaine, panne totale, plus rien.
Par moment, il semble vouloir se réveiller, fait un effort surhumain, frémit et rien !

Je pense à un mauvais contact ?
Une platine électronique ?
Un relais ?

Où dois je regarder ?

Il y a plein de relais à gauche du pied du passager.
J'ai lu le post sur intermittent du 200 tdi en panne.
Est ce la même panne ?

Merci pour votre aide

rrquébec
Modifié en dernier par rrquebec le 11/06/2013 16:53, modifié 1 fois.
Avatar du membre
legecko
Habitué
Messages : 453
Enregistré le : 27/10/2007 11:20
Localisation : languedoc

Re: Panne d'essuie glace dico v8

Message non lu par legecko »

salut rrquebec... :mrgreen:
pense a vaporiser le WD**.... c'est miraculeux pour les circuits electriques et les pieces oxydés les axes bloques etc etc...mais je suppose que tu as déja plongé tout le disco dans un bain de WD**.... :sm2:
j'aime comprendre pour apprendre.....
" toute ressemblance de nom serait fortuite et indépendante de ma volonté..."
Avatar du membre
rrquebec
Habitué
Messages : 1146
Enregistré le : 16/05/2007 15:04
Localisation : Québec
Contact :

Re: Panne d'essuie glace dico v8

Message non lu par rrquebec »

il a eu un bain géant de wd 40 à l'automne.
entièrement traité à l'huile antirouille.
et la couche a été généreuse !
Avatar du membre
rrquebec
Habitué
Messages : 1146
Enregistré le : 16/05/2007 15:04
Localisation : Québec
Contact :

Re: Panne d'essuie glace dico v8

Message non lu par rrquebec »

Bonjour,

Mon jardin est fini, je me lance dans la mécanique et l'électricité.
Je vais attaquer les essuie glace du disco demain matin.
J'ai lu plein de posts sur le sujet.
J'ai potassé les docs techniques et électriques.
Les causes de pannes sont multiples, relais que je n'arrive pas à localiser avec certitude, comodo, bébelles dans le moteur d'essuie glace...

Chaque panne, c'est commande en angleterre, si c'est pas la bonne pièce, retour à la case départ avec en plus des coûts, immobilisation du véhicule... plusieurs semaines.

Adepte de la simplification et de l'efficacité, j’aimerais simplifier tout cela.
J'ai pensé à un porte fusible, un interrupteur trois positions arrêt, vitesse un, vitesse deux en me prenant direct sur le moteur d'essuie-glace.
à votre avis n'est ce pas plus simple et moins sujet à panne ?
Est ce réalisable ?
Avatar du membre
Feub
Habitué
Messages : 3928
Enregistré le : 25/11/2004 11:29
Localisation : Saint Jean la Bussière

Re: Panne et modification d'essuie glace dico v8 ?

Message non lu par Feub »

Salut,

C'est possible, même en provisoire pour être sur d'avoir localisé la panne avant de commander des pièces... :wink:
Avatar du membre
rrquebec
Habitué
Messages : 1146
Enregistré le : 16/05/2007 15:04
Localisation : Québec
Contact :

Re: Panne et modification d'essuie glace dico v8 ?

Message non lu par rrquebec »

Feub a écrit :Salut,

C'est possible, même en provisoire pour être sur d'avoir localisé la panne avant de commander des pièces... :wink:
Merci, je vais donc me débrouiller comme ça.
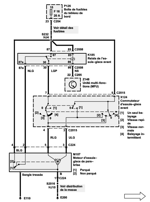
Je suppose qu'il y a sur le moteur une masse et des fils qui correspondent aux différentes vitesses ?

Sur ce schéma qui doit correspondre à mon disco (1996) on voit le moteur et 4 fils qui sortent du moteur.
essuie glacedisco96.jpg
Il faudrait donc brancher lesquels ?

Merci pour votre aide.
Avatar du membre
Feub
Habitué
Messages : 3928
Enregistré le : 25/11/2004 11:29
Localisation : Saint Jean la Bussière

Re: Panne et modification d'essuie glace dico v8 ?

Message non lu par Feub »

Sur le schéma que tu as mis, le fil de couleur 'RLG' (Red Light Green = fil rouge clair liseret vert) est pour la vitesse lente, le fil de couleur 'ULG' (la, je sais plus quelle couleur c'est 'U' ? :mrgreen: sinon en français c'est bleu clair liseret vert ! :lol: ) est pour la vitesse rapide!

Et tu as un noir pour la masse, normalement tu n'as pas besoin de le recâbler, sauf si c'est lui le responsable, mais à ce moment la t'as plus besoin de bidouiller le reste!! :lol:

Par contre, en câblant en direct, tu vas perdre la fonction 'retour automatique en bas', les essuie glace vont s'arrêter la ou ils seront quand tu mettra le bouton à 0!
Avatar du membre
rrquebec
Habitué
Messages : 1146
Enregistré le : 16/05/2007 15:04
Localisation : Québec
Contact :

Re: Panne et modification d'essuie glace dico v8 ?

Message non lu par rrquebec »

Feub a écrit :Sur le schéma que tu as mis, le fil de couleur 'RLG' (Red Light Green = fil rouge clair liseret vert) est pour la vitesse lente, le fil de couleur 'ULG' (la, je sais plus quelle couleur c'est 'U' ? :mrgreen: sinon en français c'est bleu clair liseret vert ! :lol: ) est pour la vitesse rapide!

Et tu as un noir pour la masse, normalement tu n'as pas besoin de le recâbler, sauf si c'est lui le responsable, mais à ce moment la t'as plus besoin de bidouiller le reste!! :lol:

Par contre, en câblant en direct, tu vas perdre la fonction 'retour automatique en bas', les essuie glace vont s'arrêter la ou ils seront quand tu mettra le bouton à 0!
bonjour,

Merci pour tes lumineuses explications.
je ne savais pas que les lettres sont les couleurs ! Super !
Tu es un bon professeur.

J'avais essayé de comprendre et il me semblait que c'était ces deux fils qu'il fallait brancher mais j'étais loin d'en être sur.
Je pourrais déjà essayer de vérifier la masse pour voir.
Pour le retour automatique, ce n'est pas grave.
Je viserais bien.
Il me semble qu 'il était déjà fantaisiste... La panne ?

demain matin, je met tout ça en application.

Merci pour ton aide
Avatar du membre
legecko
Habitué
Messages : 453
Enregistré le : 27/10/2007 11:20
Localisation : languedoc

Re: Panne et modification d'essuie glace dico v8 ?

Message non lu par legecko »

y a des chances que t'ai des gros soucis de masse et d'oxydations diverses...peut etre a chaque connexions de tes fils !!! détrompeurs, raccords , ...
j'aime comprendre pour apprendre.....
" toute ressemblance de nom serait fortuite et indépendante de ma volonté..."
Avatar du membre
rrquebec
Habitué
Messages : 1146
Enregistré le : 16/05/2007 15:04
Localisation : Québec
Contact :

Re: Panne et modification d'essuie glace dico v8 ?

Message non lu par rrquebec »

legecko a écrit :y a des chances que t'ai des gros soucis de masse et d'oxydations diverses...peut etre a chaque connexions de tes fils !!! détrompeurs, raccords , ...
C'est quand que tu viens voir ça ?

Je vais avoir un beau moteur hords bord 4 temps pour aller explorer la rivière et les lacs entre deux réparations de land... :sm2:
Avatar du membre
rrquebec
Habitué
Messages : 1146
Enregistré le : 16/05/2007 15:04
Localisation : Québec
Contact :

Re: Panne et modification d'essuie glace dico v8 ?

Message non lu par rrquebec »

salut,

enfin de compte, le moteur est bon.

C'est les deux axes des essuies glace qui sont totalement bloqués.

donc dégrippant plus huile de coude et ca bouge.

J'ai testé le moteur seul en branchant divers fils sur la batterie, rien.

les couleurs de fil ne correspondent pas, les fils sont de couleur unie, brun, vert, rouge...
Répondre

Retourner vers « Electricité • Electronique »