disco NAS feux de circulation de jour allumés à l'arret
Règles du forum
En naviguant sur le site http://www.landroverfaq.com vous reconnaissez avoir lu ses Conditions d’Utilisation, vous déclarez les comprendre et vous acceptez d’y être lié de manière inconditionnelle. Si tel n'est pas le cas, merci de quitter immédiatement ce site.
Vous pouvez joindre autant d'images que nécessaire à vos messages A LA CONDITION EXPRESSE d'utiliser l'hébergement fourni par le site.
L'administrateur effacera systématiquement tout message contenant des photos hébergées chez Imageschack, Casimage, Wistiti ou tout autre hébergeur tiers sans sommation ni justification.
En naviguant sur le site http://www.landroverfaq.com vous reconnaissez avoir lu ses Conditions d’Utilisation, vous déclarez les comprendre et vous acceptez d’y être lié de manière inconditionnelle. Si tel n'est pas le cas, merci de quitter immédiatement ce site.
Vous pouvez joindre autant d'images que nécessaire à vos messages A LA CONDITION EXPRESSE d'utiliser l'hébergement fourni par le site.
L'administrateur effacera systématiquement tout message contenant des photos hébergées chez Imageschack, Casimage, Wistiti ou tout autre hébergeur tiers sans sommation ni justification.
disco NAS feux de circulation de jour allumés à l'arret
Bonjour,
Sur mon disco V8 de 96, j'arrête le moteur et étrangement les feux de croisements refusent de s'éteindre. Les feux de croisement s'allument seul des que le moteur tourne et s'arrêtent a la coupure du moteur ordinairement.
Je met et enlève le contact, je redemarre, toujours pareil.
Il est tard, il fait froid et nuit alors je débranche la batterie.
Je suppose qu'un relais quelque part est en cause ?
Puis je virer un fusible quelque-part pour pouvoir rouler sans mettre a plat la batterie à chaque arrêt ? Est ce faisable sans pour autant déconnecter les feux de croisement et de route ?
Merci d'avance
popoke
Sur mon disco V8 de 96, j'arrête le moteur et étrangement les feux de croisements refusent de s'éteindre. Les feux de croisement s'allument seul des que le moteur tourne et s'arrêtent a la coupure du moteur ordinairement.
Je met et enlève le contact, je redemarre, toujours pareil.
Il est tard, il fait froid et nuit alors je débranche la batterie.
Je suppose qu'un relais quelque part est en cause ?
Puis je virer un fusible quelque-part pour pouvoir rouler sans mettre a plat la batterie à chaque arrêt ? Est ce faisable sans pour autant déconnecter les feux de croisement et de route ?
Merci d'avance
popoke
Modifié en dernier par rrquebec le 29/04/2011 20:58, modifié 1 fois.
Re: phare qui ne s'éteignent pas sur disco v8
ça c'est encore une option d'usine faite pour certains pays.....il doit y avoir un relai en CC quelques part...!!! mais ou?
c'est peut etre le début d'explication des phares fantomes et hanté sur ton disco....
enfin je dit ça je dit rien....
c'est peut etre le début d'explication des phares fantomes et hanté sur ton disco....
enfin je dit ça je dit rien....
j'aime comprendre pour apprendre.....
" toute ressemblance de nom serait fortuite et indépendante de ma volonté..."
" toute ressemblance de nom serait fortuite et indépendante de ma volonté..."
- The Pater
- Modérateur
- Messages : 13981
- Enregistré le : 25/08/2004 8:19
- Localisation : 06°27'46"E 45°50'29"N
Re: phare qui ne s'éteignent pas sur disco v8
Je n'ai pas de solution a te proposer.
Mais, je suis étonné que le sel et climat canadien puisse avoir autant d'influence (oxydation des contacts ?) sur la fée électrique. Tu accumules les problèmes et cela semble ne jamais ce finir.
A+
Mais, je suis étonné que le sel et climat canadien puisse avoir autant d'influence (oxydation des contacts ?) sur la fée électrique. Tu accumules les problèmes et cela semble ne jamais ce finir.
A+
Ingénieur :
Personne faisant un travail divinatoire de précision basé sur des informations peu fiables données par des personnes peu qualifiées, voire ignorantes.
=>, magicien, devin, sorcier
Personne faisant un travail divinatoire de précision basé sur des informations peu fiables données par des personnes peu qualifiées, voire ignorantes.
=>, magicien, devin, sorcier
Re: phare qui ne s'éteignent pas sur disco v8
Le salage ne se pratique plus dans ce pays, c'est seulement l'humidité.The Pater a écrit :Je n'ai pas de solution a te proposer.
Mais, je suis étonné que le sel et climat canadien puisse avoir autant d'influence (oxydation des contacts ?) sur la fée électrique. Tu accumules les problèmes et cela semble ne jamais ce finir.
A+
" Quand le sage montre la lune; l'idiot regarde son doigt "
Re: phare qui ne s'éteignent pas sur disco v8
Bonjour,
Ici il n'y a pas ou très peu de voitures anciennes à cause du sel.
Le sel est très utilisé et pour sauvegarder mon véhicule, je dois tous les ans lui faire faire un antirouille à l'huile, à savoir une pulvérisation d'huile dans les corps creux et sous le châssis sinon tout se décompose petit à petit... J'ai vu des disco, des ranges de 95/96 en cours de décomposition avancé, montant des portes décomposés, chassis percé, planchers pourris... Les miens sont encore bien mais l'antirouille est pas donné.
En plus, ici il y a peu de lands, peu ou pas de spécialistes, des concessionnaires qui sont réticents à entretenir des voitures de plus de 10 ans et hors de prix et des bricoleurs pas toujours de génie... Les rares spécialistes sont à 300 km. malgré tout, ça roule, en partie grâce à vous ! Grand merci !
Les contacts électrique, masses et sel ne font pas bon ménage...
Il doit y avoir un relais quelque-part qui ne fait pas son boulot. Apres 14 ans de bon services avec un climat difficile, cela peut se comprendre.
La difficulté pour moi est de trouver qu'est ce qui ce passe ! J'ai potassé le manuel, rien sur les relais, j'ai un guide électrique, rien sur les NAS...
Sous l'ampoule de code phare, il y a une deuxième petite ampoule style veilleuse. Je suppose que c'est celle-ci la coupable ?
Galère.
Ici il n'y a pas ou très peu de voitures anciennes à cause du sel.
Le sel est très utilisé et pour sauvegarder mon véhicule, je dois tous les ans lui faire faire un antirouille à l'huile, à savoir une pulvérisation d'huile dans les corps creux et sous le châssis sinon tout se décompose petit à petit... J'ai vu des disco, des ranges de 95/96 en cours de décomposition avancé, montant des portes décomposés, chassis percé, planchers pourris... Les miens sont encore bien mais l'antirouille est pas donné.
En plus, ici il y a peu de lands, peu ou pas de spécialistes, des concessionnaires qui sont réticents à entretenir des voitures de plus de 10 ans et hors de prix et des bricoleurs pas toujours de génie... Les rares spécialistes sont à 300 km. malgré tout, ça roule, en partie grâce à vous ! Grand merci !
Les contacts électrique, masses et sel ne font pas bon ménage...
Il doit y avoir un relais quelque-part qui ne fait pas son boulot. Apres 14 ans de bon services avec un climat difficile, cela peut se comprendre.
La difficulté pour moi est de trouver qu'est ce qui ce passe ! J'ai potassé le manuel, rien sur les relais, j'ai un guide électrique, rien sur les NAS...
Sous l'ampoule de code phare, il y a une deuxième petite ampoule style veilleuse. Je suppose que c'est celle-ci la coupable ?
Galère.
- jean-yves 26
- Habitué
- Messages : 2879
- Enregistré le : 06/11/2004 16:30
- Localisation : valence 26
Re: phare qui ne s'éteignent pas sur disco v8
bonjour,
c'est souvent le commodo qui merde, se sont des linguets cuivre qui prennent du "vert de gris" j'ai eu ça sur mon RR200 et sur mon 3.5 EFI, après nettoyage, grattage et graissage à la graisse pour contact électrique, le tour est joué..
un relais ? ça me surprend.. il me semble qu'il ne devrait plus laisser passer le jus au redémarrage.
c'est souvent le commodo qui merde, se sont des linguets cuivre qui prennent du "vert de gris" j'ai eu ça sur mon RR200 et sur mon 3.5 EFI, après nettoyage, grattage et graissage à la graisse pour contact électrique, le tour est joué..
un relais ? ça me surprend.. il me semble qu'il ne devrait plus laisser passer le jus au redémarrage.
jean-yves 26
Re: phare qui ne s'éteignent pas sur disco v8
Salut,
Un point a éclaircir (
) l'allumage des feux de croisement est obligatoire donc normal au canada, ou c'est un défaut qui vient d'apparaitre?
La petite ampoule est la veilleuse, elle est intégrée au phare: si ca éclaire fort, ce n'est pas elle!
Vu qu'apparemment tu as déjà eu des soucis de phares qui s'allument quand ils veulent, moi je pencherai pour un faisceau abimé (frottement ou surchauffe) et deux fils qui se retrouvent en contact alors qu'ils ne devraient pas! Et ce genre de blague n'est pas facile a situer!
J'ai eu un tour du genre, j'avais les veilleuses gauche qui restaient allumés tout le temps sauf en débranchant la batterie! et le coté droit marchait normalement... j'ai cherché un moment, en fait quelques temps auparavant j'avais installé un autoradio, et tout marchait très bien, sauf que j'avais mis l'autoradio a la masse par un petit fil noir qui faisait parti du faisceau autoradio... Je n'avais pas vu un mini filet rouge sur ce fil noir... c'était le fil pour éclairer l'autoradio la nuit: donc relié aux veilleuses gauche... Et l'antenne donnait la masse qui faisait marcher l'autoradio! Ainsi que surchauffer le fil noir et rouge quand je mettais les veilleuses, fil qui finit par fondre avec le + permanent de l'autoradio, et...
Un point a éclaircir (
La petite ampoule est la veilleuse, elle est intégrée au phare: si ca éclaire fort, ce n'est pas elle!
Vu qu'apparemment tu as déjà eu des soucis de phares qui s'allument quand ils veulent, moi je pencherai pour un faisceau abimé (frottement ou surchauffe) et deux fils qui se retrouvent en contact alors qu'ils ne devraient pas! Et ce genre de blague n'est pas facile a situer!
J'ai eu un tour du genre, j'avais les veilleuses gauche qui restaient allumés tout le temps sauf en débranchant la batterie! et le coté droit marchait normalement... j'ai cherché un moment, en fait quelques temps auparavant j'avais installé un autoradio, et tout marchait très bien, sauf que j'avais mis l'autoradio a la masse par un petit fil noir qui faisait parti du faisceau autoradio... Je n'avais pas vu un mini filet rouge sur ce fil noir... c'était le fil pour éclairer l'autoradio la nuit: donc relié aux veilleuses gauche... Et l'antenne donnait la masse qui faisait marcher l'autoradio! Ainsi que surchauffer le fil noir et rouge quand je mettais les veilleuses, fil qui finit par fondre avec le + permanent de l'autoradio, et...
Re: phare qui ne s'éteignent pas sur disco v8
Bonjour,
Oui Quand on roule au canada, dés qu'on met le contact, il y a les deux petites ampoules qui s'allument. Les feux avant allumé en permanence sont obligatoires.
Donc je pense à un relais qui s'enclenche quand on met le contact mais je peux me tromper.
Feub, C'est fou le cas de ton fil ! Comme quoi quand on modifie, il faut toujours être prudent.
La suite de mes aventures pourra peut être vous éclairer (vous et pas mes phares j'espère, pour le moment ils sont éteint.
Hier soir, je débranche donc le moins de la batterie.
Ce matin, je pars à Gatineau faire mon antirouille à l'huile. Bien sur, dés que je branche la batterie, ça s'allume.
120 km de petites tempête de neige plus tard, j'arrive à Gatineau. Je coupe le contact et là Ho miracle, elles s'éteignent !
La vaporisation d'huile se fait sans histoires, nettoyage au karcher, lavage de l'auto, séchage, pulvérisation d'huile partout et dans les corps creux.
Je reprend la voiture rajeunie, les petits grincements et craquements ont disparus, les portes s'ouvrent toute seule... à chaque traitement d'huile, la voiture oublie ses rhumatisme.
Petite journée de magasinage, on va de magasins en magasins, on roule, on s'arrête, à chaque arrêt, pas de soucis. Les lampes sont éteintes.
Retour avec toujours la tempête de neige, super agréable de rouler ainsi, j'adore. La neige poussée par le vent fait des tourbillons et dessine des arabesques sur la route, c'est magnifique.
Arrivé à la maison, surprise, je coupe mes codes et je découvre que mes petites ampoules sont éteintes.
C'est pourquoi je pencherais pour un relais, des fois il bloque ouvert ou fermé.
Ça expliquerait aussi pourquoi il cligne des yeux des fois.
Qu'en pensez vous ?
popoke
Oui Quand on roule au canada, dés qu'on met le contact, il y a les deux petites ampoules qui s'allument. Les feux avant allumé en permanence sont obligatoires.
Donc je pense à un relais qui s'enclenche quand on met le contact mais je peux me tromper.
Feub, C'est fou le cas de ton fil ! Comme quoi quand on modifie, il faut toujours être prudent.
La suite de mes aventures pourra peut être vous éclairer (vous et pas mes phares j'espère, pour le moment ils sont éteint.
Hier soir, je débranche donc le moins de la batterie.
Ce matin, je pars à Gatineau faire mon antirouille à l'huile. Bien sur, dés que je branche la batterie, ça s'allume.
120 km de petites tempête de neige plus tard, j'arrive à Gatineau. Je coupe le contact et là Ho miracle, elles s'éteignent !
La vaporisation d'huile se fait sans histoires, nettoyage au karcher, lavage de l'auto, séchage, pulvérisation d'huile partout et dans les corps creux.
Je reprend la voiture rajeunie, les petits grincements et craquements ont disparus, les portes s'ouvrent toute seule... à chaque traitement d'huile, la voiture oublie ses rhumatisme.
Petite journée de magasinage, on va de magasins en magasins, on roule, on s'arrête, à chaque arrêt, pas de soucis. Les lampes sont éteintes.
Retour avec toujours la tempête de neige, super agréable de rouler ainsi, j'adore. La neige poussée par le vent fait des tourbillons et dessine des arabesques sur la route, c'est magnifique.
Arrivé à la maison, surprise, je coupe mes codes et je découvre que mes petites ampoules sont éteintes.
C'est pourquoi je pencherais pour un relais, des fois il bloque ouvert ou fermé.
Ça expliquerait aussi pourquoi il cligne des yeux des fois.
Qu'en pensez vous ?
popoke
Re: phare qui ne s'éteignent pas sur disco v8
trempez la dans l'huile , trempez la dans l'eau
ca fera un magnifique disco !!!!!
bin voila, t'as trouvé une partie de la solution ....
ca fera un magnifique disco !!!!!
bin voila, t'as trouvé une partie de la solution ....
j'aime comprendre pour apprendre.....
" toute ressemblance de nom serait fortuite et indépendante de ma volonté..."
" toute ressemblance de nom serait fortuite et indépendante de ma volonté..."
Re: phare qui ne s'éteignent pas sur disco v8
Salut,legecko a écrit :trempez la dans l'huile , trempez la dans l'eau
ca fera un magnifique disco !!!!!![]()
bin voila, t'as trouvé une partie de la solution ....
Magnifique, oui ... mais ça résout pas mon problème...
Cricri
Re: phare qui ne s'éteignent pas sur disco v8
Bonjour,
Apres quelques recherche infructueuse, j'ai trouvé quelqu'un qui a eu le même soucis.
Il y a un relais qui commande les phares de jour. Il est situé sous la boite à gant passager derrière un carton.
ça serait un relais typique aux disco américains, seulement vendu en concession et coutant une fortune biensur...
Je le regarderais quand il fera meilleur.
Depuis une semaine, on se croirait en France, froid, neige, glace, pluie, verglas !
Quoique aujourd'hui c'est déjà un peu mieux, jolie tempête de neige.
On a jamais cramé un fusible, hé bien c'est fait. hier, pluie, neige, verglas en mélange, essuies glace qui collent et v'lan un fusible...
J'ai changé un fusible d'essuie glace par moins 12, je ne sentais plus mes doigts...
Cricri
Apres quelques recherche infructueuse, j'ai trouvé quelqu'un qui a eu le même soucis.
Il y a un relais qui commande les phares de jour. Il est situé sous la boite à gant passager derrière un carton.
ça serait un relais typique aux disco américains, seulement vendu en concession et coutant une fortune biensur...
Je le regarderais quand il fera meilleur.
Depuis une semaine, on se croirait en France, froid, neige, glace, pluie, verglas !
Quoique aujourd'hui c'est déjà un peu mieux, jolie tempête de neige.
On a jamais cramé un fusible, hé bien c'est fait. hier, pluie, neige, verglas en mélange, essuies glace qui collent et v'lan un fusible...
J'ai changé un fusible d'essuie glace par moins 12, je ne sentais plus mes doigts...
Cricri
- nanard833
- Habitué
- Messages : 3989
- Enregistré le : 10/10/2009 20:18
- Localisation : disco 300TDI 431000 bornes
Re: phare qui ne s'éteignent pas sur disco v8
Salut le Québec,
-12 avec la neige et le verglas
c'est pas un temps à péter un fusible ça
surtout que mettre des gants pour retirer le p'tit bout de plastoc
va falloir que tu te penches sur un extracteur manipulable avec des moufles
A+
-12 avec la neige et le verglas
Gratter la botte ne soulage guère quand ça démange à l'intérieur (proverbe chinois)
- LØLØ
- Modérateur
- Messages : 6210
- Enregistré le : 30/07/2006 15:41
- Localisation : guainville (28 )
- Contact :
Re: phare qui ne s'éteignent pas sur disco v8
Salut, est ce qu'au Canada, vous avez ce système bizarre qui permet de passer progressivement de code en phare ou de phare en code qui est une spécificité liée à la législation anglaise et que l'on a pas en France non plus ?
Vas voir le thème de Hagard :-probleme de code sur tdi, au sujet de ce "Dip switch" .
Bon courage.
A+
Vas voir le thème de Hagard :-probleme de code sur tdi, au sujet de ce "Dip switch" .
Bon courage.
A+
2 solutions: la bonne et l'Anglaise
LUCAS: Il n'y a pas de contact où il le faut et il y en a un où il ne faut pas
On ne peut aller loin en amitié, si on n'est pas disposé à se pardonner les uns aux autres les petits défauts.
www.eternal-vehicles.fr
LUCAS: Il n'y a pas de contact où il le faut et il y en a un où il ne faut pas
On ne peut aller loin en amitié, si on n'est pas disposé à se pardonner les uns aux autres les petits défauts.
www.eternal-vehicles.fr
Re: phare qui ne s'éteignent pas sur disco v8
Salut,nanard833 a écrit :Salut le Québec,
-12 avec la neige et le verglasc'est pas un temps à péter un fusible ça
surtout que mettre des gants pour retirer le p'tit bout de plastoc
![]()
![]()
![]()
va falloir que tu te penches sur un extracteur manipulable avec des moufles
A+
surtout que la boite à fusible est mal placée et que pour certain, c'est pas évident de les attraper même à 20 degrés...
là main nue, doigts gelés... grrrrrrrrrr la prochaine fois, je ferais chauffer la voiture avant et je prendrais des cours de contorsionniste pour le faire portes fermées...
popoke
Re: phare qui ne s'éteignent pas sur disco v8
bonjour,LØLØ a écrit :Salut, est ce qu'au Canada, vous avez ce système bizarre qui permet de passer progressivement de code en phare ou de phare en code qui est une spécificité liée à la législation anglaise et que l'on a pas en France non plus ?
Vas voir le thème de Hagard :-probleme de code sur tdi, au sujet de ce "Dip switch" .
Bon courage.
A+
pas remarqué. je regarderai pour voir.
ici c'est les lois américaines qui priment.
Cricri
Re: phare qui ne s'éteignent pas sur disco v8
Quelle galère !!!!!
Ce matin, ma femme part au boulot, plus de batterie sur son disco ( pas le vert dont on parle cidessus, son rouge...)
Même problème !!!!!
les feux de jour sont restés allumé et batterie à plat.
Je recharge la batterie et je cherche désespérément ou le relais qui commande les phares de jour (voir photos), coté extérieur pied du passager.
ou un fusible qui pourrait me débloquer...
avez vous un schémas avec légende de la boite à fusible d'un disco américain ?
ou un savez vous c'est lequel relais ?
le voyant des phares bleu au tableau de bord reste allumé en permanence.
rrquébec merci d'avance
Ce matin, ma femme part au boulot, plus de batterie sur son disco ( pas le vert dont on parle cidessus, son rouge...)
Même problème !!!!!
les feux de jour sont restés allumé et batterie à plat.
Je recharge la batterie et je cherche désespérément ou le relais qui commande les phares de jour (voir photos), coté extérieur pied du passager.
ou un fusible qui pourrait me débloquer...
avez vous un schémas avec légende de la boite à fusible d'un disco américain ?
ou un savez vous c'est lequel relais ?
le voyant des phares bleu au tableau de bord reste allumé en permanence.
rrquébec merci d'avance
Re: phare qui ne s'éteignent pas sur disco v8
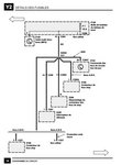
j'ai trouvé ça
pour un disco 96
ca ressemble vaguement a mon 95
reste a identifier avec précision le relais il se nomme z122 !
pour un disco 96
ca ressemble vaguement a mon 95
reste a identifier avec précision le relais il se nomme z122 !
- LØLØ
- Modérateur
- Messages : 6210
- Enregistré le : 30/07/2006 15:41
- Localisation : guainville (28 )
- Contact :
Re: phare qui ne s'éteignent pas sur disco v8
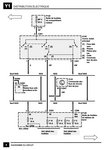
Salut, sur un schéma un peu plus récent, ce relais apparait également pour l'option NAS. Il a l'air bien ordinaire comme relais, ne pourrais tu pas essayer de le remplacer par un fil pour essayer, entre les bornes 30 et 87A.
1) Schéma disco II A+
1) Schéma disco II A+
2 solutions: la bonne et l'Anglaise
LUCAS: Il n'y a pas de contact où il le faut et il y en a un où il ne faut pas
On ne peut aller loin en amitié, si on n'est pas disposé à se pardonner les uns aux autres les petits défauts.
www.eternal-vehicles.fr
LUCAS: Il n'y a pas de contact où il le faut et il y en a un où il ne faut pas
On ne peut aller loin en amitié, si on n'est pas disposé à se pardonner les uns aux autres les petits défauts.
www.eternal-vehicles.fr
Re: phare qui ne s'éteignent pas sur disco v8
bonjour,
il est beau ton schéma !
En mettant un fil, ça devrait faire quoi ?
et si je l'enlève carrément ?
je vais le démonter et en commander un nouveau.
J'ai le problème sur les 2 discos et le relais n'est pas cher.
par contre la dernière fois que j'ai fait une commande, il n'était pas disponible.
si j'ai tout compris, c'est le relais du bas le plus à gauche.
Je démonte ce matin
il est beau ton schéma !
En mettant un fil, ça devrait faire quoi ?
et si je l'enlève carrément ?
je vais le démonter et en commander un nouveau.
J'ai le problème sur les 2 discos et le relais n'est pas cher.
par contre la dernière fois que j'ai fait une commande, il n'était pas disponible.
si j'ai tout compris, c'est le relais du bas le plus à gauche.
Je démonte ce matin
Re: phare qui ne s'éteignent pas sur disco v8
salut rrquebec... et si tu installais un simple coupe circuit batterie, quand tu coupes le moteur avec la clef de contact tu a une seconde clef qui te coupe le circuit !!! ça t'aide pas a trouver l'origine du probleme mais au moins, tu préserves ta batterie.....
c'est ce que j'ai mis sur schreck ...et ça marche
c'est ce que j'ai mis sur schreck ...et ça marche
j'aime comprendre pour apprendre.....
" toute ressemblance de nom serait fortuite et indépendante de ma volonté..."
" toute ressemblance de nom serait fortuite et indépendante de ma volonté..."