Clignotants HS et fusible qui saute
Règles du forum
En naviguant sur le site http://www.landroverfaq.com vous reconnaissez avoir lu ses Conditions d’Utilisation, vous déclarez les comprendre et vous acceptez d’y être lié de manière inconditionnelle. Si tel n'est pas le cas, merci de quitter immédiatement ce site.
Vous pouvez joindre autant d'images que nécessaire à vos messages A LA CONDITION EXPRESSE d'utiliser l'hébergement fourni par le site.
L'administrateur effacera systématiquement tout message contenant des photos hébergées chez Imageschack, Casimage, Wistiti ou tout autre hébergeur tiers sans sommation ni justification.
En naviguant sur le site http://www.landroverfaq.com vous reconnaissez avoir lu ses Conditions d’Utilisation, vous déclarez les comprendre et vous acceptez d’y être lié de manière inconditionnelle. Si tel n'est pas le cas, merci de quitter immédiatement ce site.
Vous pouvez joindre autant d'images que nécessaire à vos messages A LA CONDITION EXPRESSE d'utiliser l'hébergement fourni par le site.
L'administrateur effacera systématiquement tout message contenant des photos hébergées chez Imageschack, Casimage, Wistiti ou tout autre hébergeur tiers sans sommation ni justification.
Clignotants HS et fusible qui saute
Encore un truc mysterieux, Def 300 tdi 110, quand je mets les clignos, le fusible 3 (voyant jauge d'essence et lave glace arriere ) pete et les clignotants ne fonctionnent pas, commodo ? Mauvaise masse, connecteur au tableau d'instruments ? Quelqu'un a deja eu ca ?
signature
- Frédéric_Dept79
- Habitué
- Messages : 2396
- Enregistré le : 03/06/2004 16:49
- Localisation : Niort (79) - France
Re: Clignotants HS et fusible qui saute
Mauvaise masse sans doute
(I was)Always in a Land Rover (1995-2012) Ayé il est parti 
Save the Planet, Kill an Ecologist
Save the Planet, Kill an Ecologist
- LØLØ
- Modérateur
- Messages : 6203
- Enregistré le : 30/07/2006 15:41
- Localisation : guainville (28 )
- Contact :
Re: Clignotants HS et fusible qui saute
Salut, déjà il faut cerner vers où se situ le défaut. Il peut être: dans le faisceau tablier, dans le faisceau avant (je ne pense pas) ou dans le faisceau arrière celui qui passe dans le châssis incluant la prise remorque:
D'abord procure toi une cargaison de fusibles de 15A, ou fais toi un fusible réarmable là. ( fais un click molette pour ouvrir les liens dans des onglets différents)
Sans le contact est-ce que les feux de détresse fonctionnent?
Donc dans un premier temps désaccouple les connecteurs du faisceau arrière le long du tablier, remets un fusible et vois si il tient ou pas.
1) Connecteurs à défaire: Pour avoir une idée du schéma des clignotants vois ce thème: Disparition des clignotants.
Une mauvaise masse: Qu'est ce qu'une mauvaise masse Frédéric?
Plusieurs cas soit:
Une cosse de masse oxydée ou coupée = pas le masse, donc le dispositif ne fonctionne pas, le fusible ne saute pas, puisque dans ce cas là, le courant ne circule pas.
Un fil dont l'isolant est endommagé transportant un +12V, touchant une partie métallique qui elle est à la masse. Cela provoque un court circuit franc et donc fait sauter le fusible. Un court circuit est assimilé à une résistance nulle ou du moins très très petite. Donc d'après la loi d'Ohm U=RI donc I=U/R si R tend vers Zéro on voit bien que I lui devrait tendre vers l'infini, ce qui n'est pas possible car les fusibles veillent aux grains. Le fusible étant un dispositif prévue pour fondre en fonction d'un courant calibré et heureusement car une batterie est capable de fondre n'importe quel diamètre de fil. Essais de mettre une clef à molette en travers sur les cosses d'une batterie, elle dégage ou les cosses de la batterie fondent littéralement, enfin bref le plus faible de la chaine se désagrège, voir la batterie explose! Test à ne surtout pas faire
.
Donc pour en revenir à notre clignotant, c'est un défaut franc.
Dans quel état est le bouton des Warnings?
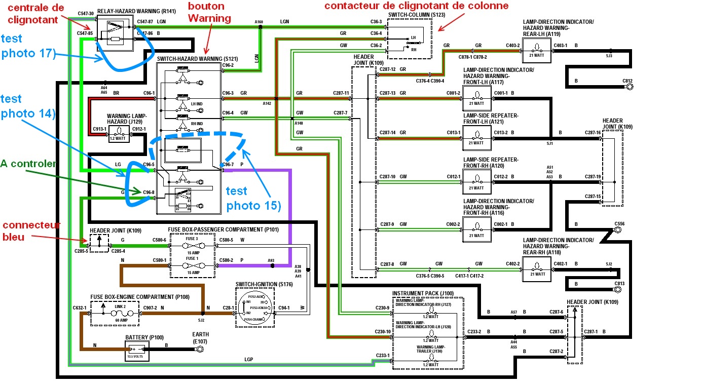
Car comme tu peux le voir sur le schéma du lien, le fusible 3 alimente la centrale des clignotants via le bouton.
Un autre test, enlève le bouton de warning, remets un fusible, si cela ne saute pas, enlève la centrale clignotante et remets le bouton des warnings.
Si cela ne saute pas, alors contrôle la centrale, voir ici pour les références. Tu peux l'ouvrir pour voir si cela ne sent pas le chaud dedans, ou si ce n'est pas noir, puis l'essayer sur une autre voiture.
Il y a bien le connecteur bleu K109 entre le fusible et la centrale qui part alimenter d'autres éléments, mais le fusible saute lorsque le levier de clignotant est actionné, j'écarte pour l'instant ces autres éléments. Pour voir de quoi il s'agit faire un tour sur ce thème: Problèmes électriques phares/essuies glace etc... peut-être que si le défaut est après la centrale on reviendra dessus.
Sham, tu n'as pas précisé, tu dis que ton fusible saute quand tu mets les clignotants: à gauche, à droite ou indifféremment?
Selon vers où nous orientent les différents tests, cela peut être bêtement une ampoule de clignotant ou de répétiteur d'aile défectueuse du coté qui fait sauter le fusible.
Si lorsque tu déconnecte le faisceau arrière, cela ne saute plus, vas au boitier dans la benne à l'arrière droit, identifie les arrivées des clignotants, fil vert liseré blanc (droit) et fil vert liseré rouge (gauche), tu les déconnectes, tu reconnectes les connecteurs avant (ceux de la photo) et tu refais un test si cela saute, le défaut est cerné dans le faisceau châssis, à l'entrée, à la sortie, ou dedans
Sinon contrôle bien l'état des fils des clignotants dans le cache arrière droit, si ils frottent sur la tôle ils peuvent provoquer un court circuit franc à la masse.
Si tout est OK, mets le clignotant gauche en route puis rebranche le clignotant gauche si OK, idem avec le droit si OK, idem avec les départs vers la prise de remorque.
Fatalement, il y en aura un qui te fera sauter le fusible. Le coté qui te fait sauter le fusible, tu démontes, ou tu suis les fils qui te ramène au coté gauche.
Sais tu te servir d'un multimètre?
Bon courage
A+
D'abord procure toi une cargaison de fusibles de 15A, ou fais toi un fusible réarmable là. ( fais un click molette pour ouvrir les liens dans des onglets différents)
Sans le contact est-ce que les feux de détresse fonctionnent?
Donc dans un premier temps désaccouple les connecteurs du faisceau arrière le long du tablier, remets un fusible et vois si il tient ou pas.
1) Connecteurs à défaire: Pour avoir une idée du schéma des clignotants vois ce thème: Disparition des clignotants.
Une mauvaise masse: Qu'est ce qu'une mauvaise masse Frédéric?
Plusieurs cas soit:
Une cosse de masse oxydée ou coupée = pas le masse, donc le dispositif ne fonctionne pas, le fusible ne saute pas, puisque dans ce cas là, le courant ne circule pas.
Un fil dont l'isolant est endommagé transportant un +12V, touchant une partie métallique qui elle est à la masse. Cela provoque un court circuit franc et donc fait sauter le fusible. Un court circuit est assimilé à une résistance nulle ou du moins très très petite. Donc d'après la loi d'Ohm U=RI donc I=U/R si R tend vers Zéro on voit bien que I lui devrait tendre vers l'infini, ce qui n'est pas possible car les fusibles veillent aux grains. Le fusible étant un dispositif prévue pour fondre en fonction d'un courant calibré et heureusement car une batterie est capable de fondre n'importe quel diamètre de fil. Essais de mettre une clef à molette en travers sur les cosses d'une batterie, elle dégage ou les cosses de la batterie fondent littéralement, enfin bref le plus faible de la chaine se désagrège, voir la batterie explose! Test à ne surtout pas faire
Donc pour en revenir à notre clignotant, c'est un défaut franc.
Dans quel état est le bouton des Warnings?
Car comme tu peux le voir sur le schéma du lien, le fusible 3 alimente la centrale des clignotants via le bouton.
Un autre test, enlève le bouton de warning, remets un fusible, si cela ne saute pas, enlève la centrale clignotante et remets le bouton des warnings.
Si cela ne saute pas, alors contrôle la centrale, voir ici pour les références. Tu peux l'ouvrir pour voir si cela ne sent pas le chaud dedans, ou si ce n'est pas noir, puis l'essayer sur une autre voiture.
Il y a bien le connecteur bleu K109 entre le fusible et la centrale qui part alimenter d'autres éléments, mais le fusible saute lorsque le levier de clignotant est actionné, j'écarte pour l'instant ces autres éléments. Pour voir de quoi il s'agit faire un tour sur ce thème: Problèmes électriques phares/essuies glace etc... peut-être que si le défaut est après la centrale on reviendra dessus.
Sham, tu n'as pas précisé, tu dis que ton fusible saute quand tu mets les clignotants: à gauche, à droite ou indifféremment?
Selon vers où nous orientent les différents tests, cela peut être bêtement une ampoule de clignotant ou de répétiteur d'aile défectueuse du coté qui fait sauter le fusible.
Si lorsque tu déconnecte le faisceau arrière, cela ne saute plus, vas au boitier dans la benne à l'arrière droit, identifie les arrivées des clignotants, fil vert liseré blanc (droit) et fil vert liseré rouge (gauche), tu les déconnectes, tu reconnectes les connecteurs avant (ceux de la photo) et tu refais un test si cela saute, le défaut est cerné dans le faisceau châssis, à l'entrée, à la sortie, ou dedans
Sinon contrôle bien l'état des fils des clignotants dans le cache arrière droit, si ils frottent sur la tôle ils peuvent provoquer un court circuit franc à la masse.
Si tout est OK, mets le clignotant gauche en route puis rebranche le clignotant gauche si OK, idem avec le droit si OK, idem avec les départs vers la prise de remorque.
Fatalement, il y en aura un qui te fera sauter le fusible. Le coté qui te fait sauter le fusible, tu démontes, ou tu suis les fils qui te ramène au coté gauche.
Sais tu te servir d'un multimètre?
Bon courage
A+
Modifié en dernier par LØLØ le 16/06/2011 9:05, modifié 2 fois.
2 solutions: la bonne et l'Anglaise
LUCAS: Il n'y a pas de contact où il le faut et il y en a un où il ne faut pas
On ne peut aller loin en amitié, si on n'est pas disposé à se pardonner les uns aux autres les petits défauts.
www.eternal-vehicles.fr
LUCAS: Il n'y a pas de contact où il le faut et il y en a un où il ne faut pas
On ne peut aller loin en amitié, si on n'est pas disposé à se pardonner les uns aux autres les petits défauts.
www.eternal-vehicles.fr
Re: Clignotants HS et fusible qui saute
Rentré hier soir tard après constat du defaut sur la route, pas eu le temps de controler les warnings, juste changé le fusible 3 plusieurs fois pour constater le lien avec les clignos ...
Les clignos ne fonctionnent plus des deux cotés, mais leurs fusibles dédiés sont intacts, c'est le fusible n°3 de 15a (voyant jauge d'essence, voyant temp et essuie/lave glace arriere) qui claque des que j'actionne le commodo des clignos d'un coté ou de l'autre.
Je vais dans un premier temps verifier le BP des warnings, les masses, puis le commodo par échange avec un autre Def avant de plonger dans le coté obscur de Lucas .... Merci encore LØLØ
Les clignos ne fonctionnent plus des deux cotés, mais leurs fusibles dédiés sont intacts, c'est le fusible n°3 de 15a (voyant jauge d'essence, voyant temp et essuie/lave glace arriere) qui claque des que j'actionne le commodo des clignos d'un coté ou de l'autre.
Je vais dans un premier temps verifier le BP des warnings, les masses, puis le commodo par échange avec un autre Def avant de plonger dans le coté obscur de Lucas .... Merci encore LØLØ
signature
Re: Clignotants HS et fusible qui saute
Par "centrale", tu veux dire l'un des relais jaunes situés sous le tableau de fusibles interieur ?
signature
Re: Clignotants HS et fusible qui saute
Bien relu ta procédure de tests, et vu le lien entre le Fusible 3 et la centrale clignos ( commodo ou relais ?) je tenterais ça entre midi et deux ...
Les connecteurs de tablier se situent ou exactement ?
Les connecteurs de tablier se situent ou exactement ?
signature
- LØLØ
- Modérateur
- Messages : 6203
- Enregistré le : 30/07/2006 15:41
- Localisation : guainville (28 )
- Contact :
Re: Clignotants HS et fusible qui saute
Salut, non pas jaune, noir ou bleu transparent:sham a écrit :Par "centrale", tu veux dire l'un des relais jaunes situés sous le tableau de fusibles interieur ?
2) Centrale glignotante et de feux de détresse. C'est la même pour les deux fonctions. 3) Pour la sortir, il suffit de glisser deux doigts d'une main par en dessous et de la guider avec un doigt de l'autre, pour décrocher son connecteur du support fixé sur la platine porte fusibles par une petite glicère. 4) Les fusibles dédiés? Tu ne confondrais pas par hasard avec les fusibles des veilleuses?
5)Au fond du compartiment moteur, en bas dessous le filtre à air, contre le tablier: 6) Non plus bas... Maintenant, si cela saute quelque soit le coté, je chercherai d'abord dans la partie commune du circuit. Par ordre de simplicité de démontage.sham a écrit : Les connecteurs de tablier se situent ou exactement ?
a) La centrale.
b) Le bouton des feux de détresse.
c) Le commodo.
d) Le tableau de fusibles.
e) Le collecteur K109.
f) Le faisceau.
g) ?
Pour la centrale tu peux l'ouvrir facilement avec un petit tournevis, et regarder, sentir si pas d'odeur te monte au nez comme dirait Brel.
7) Un petit coup d'un coté, puis de l'autre... 8 ) Dedans il y a le circuit imprimé, les traces marrons sont normales, c'est de la résine décapante de soudure. C'est la partie électronique de temporisation qui commande le relais qui est de l'autre coté. 9) Coté relais ressort de rappel. C'est jolie cette petite mécanique qui se met en œuvre à chaque fois que l'on tourne. 10) Bien contrôler l'état de la bobine du relais, voir si elle n'est pas fondue ou brulée. Tiens nous au courant, on détaillera le reste si tu as toujours un problème.
A+
Modifié en dernier par LØLØ le 16/06/2011 9:17, modifié 2 fois.
2 solutions: la bonne et l'Anglaise
LUCAS: Il n'y a pas de contact où il le faut et il y en a un où il ne faut pas
On ne peut aller loin en amitié, si on n'est pas disposé à se pardonner les uns aux autres les petits défauts.
www.eternal-vehicles.fr
LUCAS: Il n'y a pas de contact où il le faut et il y en a un où il ne faut pas
On ne peut aller loin en amitié, si on n'est pas disposé à se pardonner les uns aux autres les petits défauts.
www.eternal-vehicles.fr
Re: Clignotants HS et fusible qui saute
Par hasard, un de tes clignos ne se serait il pas transformé en aquarium ?
J'ai eu un truc similaire sur le 90 : quand je passait la marche arrière, le fusible dégageait.
En fait le connecteur au niveau de la BV était plein d'eau. Un coup de soufflette, de la graisse silicone dans le connecteur et plus de problème depuis
J'ai eu un truc similaire sur le 90 : quand je passait la marche arrière, le fusible dégageait.
En fait le connecteur au niveau de la BV était plein d'eau. Un coup de soufflette, de la graisse silicone dans le connecteur et plus de problème depuis
- LØLØ
- Modérateur
- Messages : 6203
- Enregistré le : 30/07/2006 15:41
- Localisation : guainville (28 )
- Contact :
Re: Clignotants HS et fusible qui saute
Salut, le fusible ne sauterait que pour un des cotésludo59 a écrit :Par hasard, un de tes clignos ne se serait il pas transformé en aquarium ?
J'ai eu un truc similaire sur le 90 : quand je passait la marche arrière, le fusible dégageait.
En fait le connecteur au niveau de la BV était plein d'eau. Un coup de soufflette, de la graisse silicone dans le connecteur et plus de problème depuis
A+
Modifié en dernier par LØLØ le 16/06/2011 9:24, modifié 1 fois.
2 solutions: la bonne et l'Anglaise
LUCAS: Il n'y a pas de contact où il le faut et il y en a un où il ne faut pas
On ne peut aller loin en amitié, si on n'est pas disposé à se pardonner les uns aux autres les petits défauts.
www.eternal-vehicles.fr
LUCAS: Il n'y a pas de contact où il le faut et il y en a un où il ne faut pas
On ne peut aller loin en amitié, si on n'est pas disposé à se pardonner les uns aux autres les petits défauts.
www.eternal-vehicles.fr
Re: Clignotants HS et fusible qui saute
Des news, pas pu trop fouiller, chuis en costard grrrrrr
Les warning déconne, quand j'actionne le BP, un BZZZZZZ au niveau du relais que tu m'indiques, et crac le fusible 1 claque
Les warning déconne, quand j'actionne le BP, un BZZZZZZ au niveau du relais que tu m'indiques, et crac le fusible 1 claque
signature
Re: Clignotants HS et fusible qui saute
Donc le Bzzzzz viendrait de la centrale, le relais de rappel des clignos ? c'est lequel ?
Pour le comodo, je testerais avec celui du 90 à récuperer
Pour le comodo, je testerais avec celui du 90 à récuperer
signature
Re: Clignotants HS et fusible qui saute
Cette centrale, en piece détachée, ça se trouve ou à part chez LR ?
signature
- LØLØ
- Modérateur
- Messages : 6203
- Enregistré le : 30/07/2006 15:41
- Localisation : guainville (28 )
- Contact :
Re: Clignotants HS et fusible qui saute
Salut, c'est la centrale qui fait Bzzzz. Un relais de rappel cela n'existe pas, il n'y a rien d'autre. Bon j’opterai pour le bouton de Warning malade.sham a écrit :Donc le Bzzzzz viendrait de la centrale, le relais de rappel des clignos ? c'est lequel ?
Pour le comodo, je testerais avec celui du 90 à récuperer
Un test simple,
11) Il faut sortir le bouton de warning par devant, avec son connecteur qui normalement suit: 12) Attention, il y a deux petits fils qui se branchent sur le coté. C'est l'alimentation du voyant du bouton de warning. Ils ne suivent pas car, ils ont du mal à passer en même temps que le bouton. Il y en a un que l'on entrevoit noir liseré rouge, l'autre, un noir (une masse) est resté à l’intérieur, il faut allez à la pêche dedans pour les réenclencher avant de remettre le bouton en place avec son support.
12bis) Le petit fil noir liseré rouge. 12 ter) Le petit fil noir. 12 quater) ça rentre, avec un peu de mal, mais cela rentre. Ne pas rentrer avec les warning en route car risque de court circuit entre le fil noir liseré rouge et la tôle lors du passage du bouton dans son trou. 13) Enlever le bouton du support (le connecteur C096). Les numéros sont les mêmes que sur le schéma: 14) Là tu place un petit bout de fil entre les cosses 5 et 8 les clignotants devraient marcher avec le contact si le fusible 3 est bon. 15) Autre test, mais la tu ne le fais pas si le fusible a sauté dans le test de la photo 14), tu relie la connexion 5 à la 7, là les clignotants devraient fonctionner sans le contact sur le +12V permanent fil violet ce qui normalement permet de laisser les warnings lorsque l'on quitte le véhicule. Si lors du test photo 14) cela ne fonctionne pas ou toujours BZZZZ, il faut incriminer la centrale, ou un problème de court circuit sur l'une des liaisons aux feux clignotants, soit commune (LGN) soit du coté gauche (GR), soit du coté droit (GW).
16) Schéma du test. Rapatriement du schéma pour visualiser l'emplacement et le rôle du bout de fil bleu.
Test "14)", protégé par le fusible 3 avec contact clef.
test "15)", protégé par le fusible 1 sans contact clef.
Le rôle du petit fil bleu, est d'alimenter la centrale clignotante sans passer par le bouton de warning. Donc de l'éliminer de la chaine des causes pannes possibles. Tiens nous courant
A+
Modifié en dernier par LØLØ le 20/01/2014 20:15, modifié 7 fois.
2 solutions: la bonne et l'Anglaise
LUCAS: Il n'y a pas de contact où il le faut et il y en a un où il ne faut pas
On ne peut aller loin en amitié, si on n'est pas disposé à se pardonner les uns aux autres les petits défauts.
www.eternal-vehicles.fr
LUCAS: Il n'y a pas de contact où il le faut et il y en a un où il ne faut pas
On ne peut aller loin en amitié, si on n'est pas disposé à se pardonner les uns aux autres les petits défauts.
www.eternal-vehicles.fr
Re: Clignotants HS et fusible qui saute
Ok, mais le test 15, c'est pas plutot bornes 5 et 7 ?
Les 2 ptits fils sur le coté se branchent sur la meme cosse latérale ?
Dans le cas ou ce serait la centrale, t'aurais les refs pour commande chez LR je ne le trouve pas dans le manuel de ref electriques, car chez Pa....k il n'ont que le switch hazard warning ....
Merci LØLØ r en barre
Les 2 ptits fils sur le coté se branchent sur la meme cosse latérale ?
Dans le cas ou ce serait la centrale, t'aurais les refs pour commande chez LR je ne le trouve pas dans le manuel de ref electriques, car chez Pa....k il n'ont que le switch hazard warning ....
Merci LØLØ r en barre
signature
- LØLØ
- Modérateur
- Messages : 6203
- Enregistré le : 30/07/2006 15:41
- Localisation : guainville (28 )
- Contact :
Re: Clignotants HS et fusible qui saute
Salut,
Oui, bien sur pour le test 15) c'est les bornes 5 et 7, je vais rectifier.
Pour là réf de la centrale, tu l'as donnée par cyriland dans un premier lien marqué centrale.
A+
Oui, bien sur pour le test 15) c'est les bornes 5 et 7, je vais rectifier.
Pour là réf de la centrale, tu l'as donnée par cyriland dans un premier lien marqué centrale.
A+
2 solutions: la bonne et l'Anglaise
LUCAS: Il n'y a pas de contact où il le faut et il y en a un où il ne faut pas
On ne peut aller loin en amitié, si on n'est pas disposé à se pardonner les uns aux autres les petits défauts.
www.eternal-vehicles.fr
LUCAS: Il n'y a pas de contact où il le faut et il y en a un où il ne faut pas
On ne peut aller loin en amitié, si on n'est pas disposé à se pardonner les uns aux autres les petits défauts.
www.eternal-vehicles.fr
Re: Clignotants HS et fusible qui saute
Test 14 : Bzzzzzzzzz, plus de fusibles de 15a ....
Inter warning et centrale commandés ....
Ce genre de soucis peut il venir des fuites habituelles en haut du tablier ?
Inter warning et centrale commandés ....
Ce genre de soucis peut il venir des fuites habituelles en haut du tablier ?
signature
- LØLØ
- Modérateur
- Messages : 6203
- Enregistré le : 30/07/2006 15:41
- Localisation : guainville (28 )
- Contact :
Re: Clignotants HS et fusible qui saute
Le fusible de 15A le N°3 c'est ça?sham a écrit :Test 14 : Bzzzzzzzzz, plus de fusibles de 15a ....
Inter warning et centrale commandés ....
L'interrupteur des warnings n'est pas en cause.
Donc il est probable que la centrale déconne.
17) Pour tester si c'est bien la centrale, remets en place le bouton de warning et un fusible neuf, puis avec le petit fil bleu on continue:
Relie sur le connecteur de la centrale la broche 85 à la 87. Ainsi on ramène le +12V au commodo, bien sur il n'y aura plus temporisation automatiquement. Mais si tu "clignote" à gauche avec le levier de clignotant, tu auras les clignotants gauche allumés fixe et pareil pour la droite. Cela permet de confirmer si le fusible ne saute pas, que ce n'est pas le faisceau ou le commodo qui sont en cause. Pour clignoter tu montes et tu descends ton levier manuellement, a ton rythme, tranquille ou nerveusement selon que tu es pressé de tourner ou pas
Oui et non, il en faut, pour que la pluie tombe sur le tableau de fusibles et que cela atteigne la centrale. As tu des marques d'oxydation?sham a écrit : Ce genre de soucis peut il venir des fuites habituelles en haut du tablier ?
Contrôle quand même la propreté de la prise de remorque et l'état de des répétiteurs d'ailes. Il se peut aussi qu'il y est, soit un des feux clignotant oxydé soit une ampoule vicieuse. N'aurais tu pas eu des symptômes du genre clignotement plus lent ou plus rapide, un bruit au niveau de la centrale, ou autre? J'aime bien savoir la cause des choses.
Mais si c'est bien la centrale qui est HS, mets la à la poubelle dont je te communiquerai l'adresse par mp à des fins d'autopsie.
Merci pour les faqueux.
A+
Modifié en dernier par LØLØ le 28/06/2011 17:13, modifié 1 fois.
2 solutions: la bonne et l'Anglaise
LUCAS: Il n'y a pas de contact où il le faut et il y en a un où il ne faut pas
On ne peut aller loin en amitié, si on n'est pas disposé à se pardonner les uns aux autres les petits défauts.
www.eternal-vehicles.fr
LUCAS: Il n'y a pas de contact où il le faut et il y en a un où il ne faut pas
On ne peut aller loin en amitié, si on n'est pas disposé à se pardonner les uns aux autres les petits défauts.
www.eternal-vehicles.fr
Re: Clignotants HS et fusible qui saute
Non, pas de clignotements anormaux, le fusible 3 a claqué soudainement en actionnant le comodo des clignos. J'ai quand meme passé quelques fusibles avant de trouver l'origine du truc.
Pour le BP des warnings c'est le fusible 1 qui claque après le Bzzzz de la centrale, 20a de memoire, autant pour moi.
Je procèderais aux tests précités plus profondément ce weekend, là j'ai 6 BF KM1 à monter sous 32°c à l'ombre ...
Je souhaitais aussi verifier les connecteurs de masse C556 et C813, mais ils ne semblent pas etre identifiés sur le plan des masses du référentiel,
je dois avoir un manuel trop récent (300tdi/TD5) ...
Pour le BP des warnings c'est le fusible 1 qui claque après le Bzzzz de la centrale, 20a de memoire, autant pour moi.
Je procèderais aux tests précités plus profondément ce weekend, là j'ai 6 BF KM1 à monter sous 32°c à l'ombre ...
Je souhaitais aussi verifier les connecteurs de masse C556 et C813, mais ils ne semblent pas etre identifiés sur le plan des masses du référentiel,
je dois avoir un manuel trop récent (300tdi/TD5) ...
signature
- LØLØ
- Modérateur
- Messages : 6203
- Enregistré le : 30/07/2006 15:41
- Localisation : guainville (28 )
- Contact :
Re: Clignotants HS et fusible qui saute
Salut,sham a écrit :Non, pas de clignotements anormaux, le fusible 3 a claqué soudainement en actionnant le comodo des clignos.
OK
D'où l’intérêt d'un fusible réarmablesham a écrit : J'ai quand même passé quelques fusibles avant de
sham a écrit : trouver l'origine du truc.
Pour le BP des warnings c'est le fusible 1 qui claque après le Bzzzz de la centrale, 20a de mémoire, autant pour moi.
Avec la centrale en place:
Pour le test 14) c'est le fusible 3 qui claque?
Pour le tes 15) c'est le fusible 1 qui claque?
Sans la centrale clignotante en place:
Pour le test 14) que ce passe-t'il ?
Pour le test 15) que ce passe-t'il ?
Autre test: Sans la centrale clignotante avec le bouton de warning en place.
Sans le contact en actionnant le bouton des warning est ce que le fusible 1 claque ?
Avec le contact bouton de warning non activé en actionnant le levier de clignotant est ce que le fusible 3 claque ?
sham a écrit : Je procèderais aux tests précités plus profondément ce weekend,
Avec photos et réponse point par point?
L'heureux homme, non seulement tu as des BF KM1, mais en plus il fait 32°C à l'ombre chez toi... Nous, il pleut, vois la photo 2) du tableau de fusibles, il y a de l'eausham a écrit : là j'ai 6 BF KM1 à monter sous 32°c à l'ombre ...
Non, ils y sont, aucun de soucis:sham a écrit : Je souhaitais aussi vérifier les connecteurs de masse C556 et C813, mais ils ne semblent pas être identifiés sur le plan des masses du référentiel,
je dois avoir un manuel trop récent (300tdi/TD5) ...
20) C556 une cosse à œil sur le tablier coté compartiment moteur vers la boite de chauffage, sur la photo du manuel, c'est un land anglais conduite à droite. 21) C813 une grosse cosse à œil sur la boite. Bon courage...
A+
Modifié en dernier par LØLØ le 10/07/2011 2:00, modifié 1 fois.
2 solutions: la bonne et l'Anglaise
LUCAS: Il n'y a pas de contact où il le faut et il y en a un où il ne faut pas
On ne peut aller loin en amitié, si on n'est pas disposé à se pardonner les uns aux autres les petits défauts.
www.eternal-vehicles.fr
LUCAS: Il n'y a pas de contact où il le faut et il y en a un où il ne faut pas
On ne peut aller loin en amitié, si on n'est pas disposé à se pardonner les uns aux autres les petits défauts.
www.eternal-vehicles.fr
Re: Clignotants HS et fusible qui saute
LØLØ a écrit :Salut,sham a écrit :Non, pas de clignotements anormaux, le fusible 3 a claqué soudainement en actionnant le comodo des clignos.
OK
D'où l’intérêt d'un fusible réarmablesham a écrit : J'ai quand même passé quelques fusibles avant de![]()
Ouais, faut aussi que je passe chez un fournisseur ... pouf pouf![]()
sham a écrit : trouver l'origine du truc.
Pour le BP des warnings c'est le fusible 1 qui claque après le Bzzzz de la centrale, 20a de mémoire, autant pour moi.L'origine du truc ? Là je ne suis pas bien le raisonnement qui t’as amené à tes conclusions:
Avec la centrale en place:
Pour le test 14) c'est le fusible 3 qui claque?
Pour le tes 15) c'est le fusible 1 qui claque?
Sans la centrale clignotante en place:
Pour le test 14) que ce passe-t'il ?
Pour le test 15) que ce passe-t'il ?
Autre test: Sans la centrale clignotante avec le bouton de warning en place.
Sans le contact en actionnant le bouton des warning est ce que le fusible 1 claque ?
Avec le contact bouton de warning non activé en actionnant le levier de clignotant est ce que le fusible 3 claque ?sham a écrit : Je procèderais aux tests précités plus profondément ce weekend,
Avec photos et réponse point par point?![]()
Incroyable, le sham a un boulot .... pour les tofs, j'ai la meme marque d'appareil que le pater, dons elles seront nazes ....
L'heureux homme, non seulement tu as des BF KM1, mais en plus il fait 32°C à l'ombre chez toi... Nous, il pleut, vois la photo 2) du tableau de fusibles, il y a de l'eausham a écrit : là j'ai 6 BF KM1 à monter sous 32°c à l'ombre ....
Ouiet en 255/85/16
Non, ils y sont, aucun de soucis:sham a écrit : Je souhaitais aussi vérifier les connecteurs de masse C556 et C813, mais ils ne semblent pas être identifiés sur le plan des masses du référentiel,
je dois avoir un manuel trop récent (300tdi/TD5) ...
18) C556 une cosse à œil sur le tablier coté compartiment moteur vers la boite de chauffage, sur la photo du manuel, c'est un land anglais conduite à droite. 19) C813 une grosse cosse à œil sur la boite. Zarbi, je connais ces masses, pas repérées idem sur le manuel
Bon courage...
A+
signature